• Общие сведения
  • Виды электропроводок. Характеристика и схемы электропроводок
  • Распределение электроэнергии
  • Проект электроснабжения
  • Вводное устройство
  • Электропроводки в жилых домах и хозяйственных постройках
  • Примерный перечень электротехнических устройств, необходимых для устройства электропроводки в жилом доме
  • Молниезащита домов и хозяйственных построек
  • Ответвление и заземление
  • Повторное заземление
  • Защитные заземления электроустановок
  • Заземляющие устройства
  • Естественные заземлители
  • Искусственные заземлители
  • Монтаж заземлителей
  • Виды электромонтажных, электроустановочных и электротехнических материалов
  • Электромонтажные изделия
  • Электроустановочные устройства
  • Электротехнические материалы
  • Провода
  • Определение сечения жил проводов
  • Кабели
  • Изоляция кабелей
  • Механизмы для электромонтажных работ
  • Правила эксплуатации электропроводок
  • Глава 1. Основы электромонтажных работ

    Общие сведения

    При сборке и установке электротехнических устройств выполняются электромонтажные работы, под которыми надо понимать кабельные и воздушные линии, закрытые и открытые подстанции, силовое и осветительное оборудование и т. д.

    Производство и организация электромонтажных работ подразумевает соблюдение требований системы нормативных документов в строительстве и системы стандартизации. Основными документами системы нормативных документов являются Строительные нормы и правила (СНиП), Правила устройства электроустановок (ПУЭ), правила противопожарной охраны, техники безопасности, ведомственные инструкции, а также инструкции заводов – изготовителей электрооборудования. Монтаж электротехнических устройств ведут в соответствии с рабочими чертежами и по соответствующей документации заводов – изготовителей технологического оборудования.

    При производстве электромонтажные и электроремонтные работы оперируют следующими понятиями:

    – напряжение.

    Для передачи электроэнергии на значительные расстояния пользуются напряжением в несколько десятков и даже сотен тысяч вольт. В большинстве случаев в быту применяют электроэнергию напряжением 220 В. По сравнению с напряжением сетей электросистем (6-220 кВ) и высоковольтных линий электропередач (330-750 кВ) напряжение 220 В невелико, поэтому его иногда называют низким напряжением, хотя «низкое» не означает «безопасное»: из-за нарушения правил эксплуатации оборудования и приборов возможны опасные для жизни травмы. Если прикоснуться к оголенным проводам или другим токоведущим частям, находящимся под напряжением 220 В, через тело человека пройдет электрический ток, что может привести в том числе смертельному исходу.

    Для безопасного пользования электричеством в стесненных условиях (подвалы и т. п.) и при повышенной опасности поражения током применяют малое напряжение – 12 или 36-42 В.

    Напряжение 12 В считают безопасным, а 36-42 В в помещениях с токопроводящими (земляными, цементными) полами или стенами допускается лишь для подключения стационарно установленных светильников в защитном исполнении. В гаражах и других хозяйственных помещениях с непроводящими полами и стенами из камня, бетона или отделанными изнутри непроводящими материалами напряжение до 42 В можно применять для электроинструмента и переносных светильников с защищенной лампой.

    Для получения малого напряжения используют специальные трансформаторы, например трансформатор для хозяйственных нужд напряжением 220/36 или 220/12 В.

    – отклонение напряжения.

    Прохождение электрического тока по проводам сопровождается потерями, в результате чего в конце линии напряжение оказывается несколько меньшим, чем в начале. Чтобы всем потребителям, присоединенным к линии, подать электроэнергию с надежным уровнем напряжения, в начале линии на трансформаторной подстанции (ТП) его приходится повышать на 5?8 % относительно номинального 380/220 В. В сельской местности согласно нормам качества электрической энергии для большинства потребителей допускается отклонение напряжения до 7,5 % номинала.

    Другими словами, при номинальном значении напряжения 220 В у сельского потребителя в действительности напряжение может быть от 200 до 240 В. При этом предполагается, что электроприемники, предназначенные для напряжения 220 В, должны действовать удовлетворительно. Для электродвигателей и светильников с люминесцентными лампами в этом отношении трудностей обычно не возникает ввиду их малой чувствительности к отклонениям напряжения.

    У электронагревательных приборов при понижении напряжения заметно падает теплопроизводительность, а при повышении – сокращается срок службы. Полупроводниковые приборы (телевизоры, звуковоспроизводящие аппараты, бытовая оргтехника и пр.) при отклонениях напряжения могут стать неработоспособными. Иногда в аппаратуру встраиваются устройства стабилизации напряжения, обеспечивающие нечувствительность к отклонениям напряжения в достаточно широких пределах. Если в инструкции никаких данных о допустимых отклонениях напряжения нет, предполагается допустимое отклонение 5 % и считается, что электроприемник должен исправно действовать при напряжении 210-230 В.

    В сельской местности напряжение у потребителей нередко выходит за указанные пределы, поэтому приходится применять специальные автотрансформаторы или стабилизаторы напряжения. Их выбирают по мощности электроприемника, которая требует стабилизированного напряжения.

    Весьма заметно отклонения напряжения влияют на электрические лампы накаливания: при уменьшении напряжения существенно снижается их световой поток, а при увеличении – сокращается срок службы. Для повышения эффективности ламп накаливания их выпускают напряжением от 215-225 до 235-245 В.

    Лампы с маркировкой 220-230 В предназначены для работы при малых отклонениях напряжения. Если они служат менее года, следует применять лампы на 230-240 или 235-245 В, а когда при круглогодичной эксплуатации срок их службы превышает два года, надо пользоваться лампами с маркировкой 215?225 В.

    – мощность.

    В быту применяются электроприемники мощностью от долей ватта (зарядные устройства) до нескольких тысяч ватт (напольные электроплиты). Мощность, фактически потребляемая электроприемником из сети, не всегда соответствует его номинальной мощности, которая указана на маркировке. Мощность, потребляемая лампами накаливания и электронагревательными приборами, существенно зависит от напряжения: если его значение на 5-7 % выше номинального, мощность также увеличится, но на 10-15 %, а при понижении напряжения соответственно уменьшится. Для механического электроинструмента и электронасосов потребляемая мощность зависит в основном от усилия, которое они преодолевают во время работы и не должна превышать номинальную.

    – сила электрического тока.

    Значение силы тока в проводах определяется мощностью присоединенных к ним электроприемников. Чтобы определить силу тока для однофазных приемников, потребляемую мощность в ваттах делят на приложенное к ним напряжение в вольтах и на коэффициент мощности – безразмерную величину, которая не превышает единицу. Для ламп накаливания и электронагревательных приборов коэффициент мощности равен единице, а для электродвигателей и трансформаторов он всегда меньше. Его значение зависит не только от конструкции машины или аппарата, но и от условий их работы. Обычно коэффициент мощности стремятся довести до 0,9-0,92, но встречаются электроприемники, у которых его значение близко к 0,6. Что это значит для потребителя, который оплачивает электроэнергию? Чем ниже коэффициент мощности, тем больший ток протекает по проводам, следовательно, возрастают потери энергии в проводах. Для повышения коэффициента мощности применяют конденсаторы, подключаемые параллельно нагрузке.

    Ток в проводах рассчитывают, полагая мощность электроприемников и приложенное к ним напряжение номинальными. При этом возможно расхождение силы тока с ее фактическим значением. Например, при номинальном напряжении 220 В лампа мощностью 100 Вт потребляет ток 0,45 А; при напряжении 250 В мощность той же лампы составит примерно 120 Вт, а ток – 0,5 А; при напряжении 200 В соответственно 80 Вт и 0,4 А, т. е. при отклонениях напряжения погрешность в определении силы тока не превысит 12 %.

    – электрическая нагрузка.

    Наибольшее значение силы тока, длительно (30 мин. и более) проходящего по проводу, считают его электрической нагрузкой. Приведем значения силы тока для электрических ламп накаливания, электронагревательных приборов и других электроприемников с коэффициентом мощности, равным единице, при номинальном напряжении 220 В (табл. 1).

    Таблица 1


    Если надо подсчитать электрическую нагрузку нескольких электроприемников, можно суммировать их номинальные токи, когда у всех электроприемников коэффициент мощности одинаков или достаточно близок к единице. Если это не так, находят усредненное значение коэффициента мощности (приблизительно можно принять 0,8-0,9) и вычисляют силу тока, исходя из суммы номинальных мощностей.

    Электрическую нагрузку на фазный провод от трехфазного электроприемника подсчитывают, исходя из того, что на каждую фазу приходится одна треть мощности и что фазное напряжение в 1,73 раза меньше линейного: мощность трехфазного электроприемника делят на номинальное линейное напряжение, коэффициент мощности и на 1,73.

    Потребители, пользующиеся трехфазным током, одну из фаз выделяют для питания однофазных электроприемников. Силу тока в этом фазном проводе находят, суммируя нагрузки трех– и однофазных электроприемников. На ток в других фазных проводах однофазные электроприемники не влияют, но они определяют ток в нулевом проводе. Если включены только трехфазные электроприемники, то тока в нулевом проводе нет.

    – электрическое сопротивление.

    Если к электроприемнику приложено напряжение 220 В и при этом протекает ток силой 1 А, то сопротивление цепи составляет 220 Ом. Если сопротивление увеличить, сила тока пропорционально уменьшится. Пользуясь зависимостью между силой тока и номинальной мощностью, вычислим, что сопротивление электроприемника на 220 В мощностью 15 Вт составляет 3200 Ом, а сопротивление электроприемника мощностью 1500 Вт – лишь 32 Ом.

    Сопротивление проводов электрической сети обычно находится в пределах от долей ома до 1?2 Ом.

    Нагрев проводов электрическим током зависит от сопротивления и силы тока. Если электрическое соединение сделано небрежно (недостаточно затянуты винты, слабо скручены провода или плохо зачищена изоляция), его сопротивление оказывается больше, чем при качественном исполнении, возникает опасный перегрев и появляется вероятность возгорания.

    При коротком замыкании напряжение сети приложено к замкнутым между собой проводам (сопротивление малое) и сила тока достигает сотен ампер, что в несколько раз превосходит допустимое значение. Если при этом не приняты необходимые меры защиты, возникает опасность возгорания проводов вследствие их чрезмерного разогрева.

    – электрическая энергия.

    Измеряют при помощи электросчетчиков. Если мощность электроприемников составляет 1 кВт, то за 1 ч работы будет израсходован 1 кВт·ч. Такое же количество электроэнергии электроприемники мощностью 500 Вт (0,5 кВт) израсходуют за 2 ч, а электролампы мощностью 25 Вт почти за двое суток (40 ч), т. е. расход электроэнергии в киловатт-часах определяется произведением потребляемой мощности в киловаттах на время работы в часах.

    Виды электропроводок. Характеристика и схемы электропроводок

    По требованиям безопасности электроустановки подразделяются на 2 группы: напряжением до 1000 В и выше 1000 В.

    Элементами электроустановок являются вводные устройства от линии электропередачи 0,4 кВ к источнику потребления, наружные и внутренние электропроводки, а также приемники электрической энергии, т. е. нагревательные, осветительные, хозяйственные приборы и др.

    Все электроустановки, независимо от места их расположения, сооружаются, монтируются и эксплуатируются в соответствии с Правилами устройства электроустановок (ПУЭ), Строительными нормами и правилами (СНиП), Правилами техники безопасности (ПТБ), Правилами пользования электрической и тепловой энергией, Правилами пожарной безопасности, а также инструкциями заводов – изготовителей бытовой и хозяйственной техники.

    В электротехнической литературе применяются специальные термины, понятия и определения.

    Для обозначения обязательности выполнения требований ПУЭ применяют слова «должен», «следует», «необходимо» и производные от них.

    Групповая сеть– сеть, питающая светильники и розетки.

    Двойная изоляция электроприемника– совокупность рабочей и защитной (дополнительной) изоляции, при которой доступные прикосновению части электроприемника не приобретают опасного напряжения при повреждении только рабочей или только защитной (дополнительной) изоляции.

    Двойная изоляция проводов и кабелей– в обиходе неправильное название защищенных проводов и кабелей, которые имеют два слоя покрытий. Один слой – изоляция токоведущих жил, второй – оболочка, которая служит для защиты от внешних воздействий и для герметизации и не является изоляцией.

    Допускается– данное решение применяется в виде исключения как вынужденное (вследствие естественных условий, ограниченных ресурсов необходимого оборудования, материалов и т. п.).

    Заземление– преднамеренное электрическое соединение части электроустановки с заземляющим устройством.

    Зануление в электроустановках напряжением до 1 кВ – преднамеренное соединение частей электроустановки, нормально не находящихся под напряжением, с глухозаземленной нейтралью генератора или трансформатора в сетях трехфазного тока.

    Заземляющее устройство – совокупность заземлителя и заземляющих проводников.

    Замыкание на землю– случайное соединение находящихся под напряжением частей электроустановки с конструктивными частями, не изолированными от земли, или непосредственно с землей.

    Замыкание на корпус– случайное соединение находящихся под напряжением частей электроустановки с их конструктивными частями, нормально не находящимися под напряжением.

    Изолятор– электрическое устройство для изоляции частей электрооборудования, находящихся под разными электрическими потенциалами, и предупреждения открытого замыкания на землю, корпус, сооружение.

    Как правило– данное требование является преобладающим, а отступление от него должно быть обосновано.

    Квалифицированный обслуживающий персонал – специально подготовленные лица, прошедшие проверку знаний в объеме, обязательном для данной работы, и имеющие квалифицированную группу по технике безопасности, предусмотренную Правилами техники безопасности при эксплуатации электроустановок.

    Не более– значения величин являются наибольшими.

    Не менее– значения величин являются наименьшими.

    Потребитель электрической энергии– предприятие, организация, учреждение, объект, площадка, квартира и т. д., присоединенные к электрическим сетям и использующие энергию с помощью имеющихся приемников.

    Приемник электрической энергии (электроприемником) – установка или прибор, предназначенный для приема и использования электрической энергии.

    Электроустановочные изделия– общее название патронов, выключателей, переключателей, штепсельных розеток, вилок, предохранителей и т. п.

    Электропроводка– совокупность проводов и кабелей с относящимися к ним креплениями, поддерживающими защитными конструкциями и деталями, установленными в соответствии с Правилами устройства электроустановок.

    В зависимости от назначения и исполнения все электроустановки подразделяются на несколько групп. Те, которые приводят в действие насосы и другое технологическое оборудование, называются силовыми, а предназначенные для освещения, подключения бытовых электроприборов – осветительными.

    По степени защиты от внешней среды они подразделяются на открытые (находящиеся на открытом воздухе) и закрытые (находящиеся в помещении). Электроустановки бывают стационарными и передвижными.

    Дома (виллы, коттеджи, дачные домики) бывают:

    ¦ одно– и двухэтажные;

    ¦ с мансардами, верандами и без них;

    ¦ с погребами, подвалами и без них;

    ¦ неотапливаемые и отапливаемые;

    ¦ кирпичные, деревянные, из гипсоблоков и т. п.

    В домах и коттеджах владельцы и члены их семей проживают постоянно, а на садово-огородных участках, или дачах, находятся чаще всего сезонно.

    С учетом указываемых условий помещения классифицируются по степени возгораемости строительных материалов и конструкций, условиям окружающей среды и степени поражения людей электрическим током.

    В соответствии с противопожарными требованиями СНиП стройматериалы и конструкции по степени возгораемости подразделяются на три группы: сгораемые, трудносгораемые и несгораемые.

    К несгораемым относятся все естественные и искусственные неорганические материалы, применяемые в строительстве; металлы; гипсовые и гипсоволокнистые плиты при содержании в них органического вещества до 8 % по массе; минераловатные плиты на синтетической, крахмальной или битумной связке при содержании ее до 6 % по массе.

    К трудносгораемым относятся материалы, состоящие из несгораемых и сгораемых компонентов, например асфальтный бетон; гипсовые и бетонные материалы, содержащие более 8 % по массе органического заполнителя; минераловатные плиты на битумной связке при содержании ее 7?15 %; глиносоломенные материалы плотностью не менее 900 кг/м3; войлок, вымоченный в глиняном растворе; древесина, подвергнутая глубокой пропитке антипиренами; цементный фибролит; полимерные материалы.

    К сгораемым относят все органические материалы, не отвечающие требованиям, предъявляемым к несгораемым или трудносгораемым материалам.

    Согласно ПУЭ помещения, в которых применяются осветительные и силовые электроустановки, различные электроприборы, механизмы с электрическим приводом и т. п., подразделяются на сухие, влажные, сырые, особо сырые, жаркие, пыльные, помещения с химически активной средой, пожаро– и взрывоопасные.

    Сухими называются помещения, в которых относительная влажность воздуха не превышает 60 %.

    Нормальными называются сухие помещения, если отсутствуют условия «особо сырые, жаркие, пыльные».

    Влажными– те, в которых относительная влажность воздуха более 60 %, но не превышает 75 %. Пары или конденсирующая влага в них выделяются временно и в небольших количествах.

    К сырым относят помещения, в которых влажность воздуха длительное время превышает 75 %, к особо сырым– те, где относительная влажность воздуха близка к 100 % (потолок, стены, пол и предметы, находящиеся в помещении, покрыты влагой).

    Так, садовые домики и другие помещения, в которых люди проживают временно и которые постоянно не отапливаются, должны относиться к категории «влажные» или «сырые».

    В частном секторе помещения по устройству электроустановок могут быть сухими, влажными, сырыми, особо сырыми и пожароопасными.

    В отношении опасности поражения людей электрическим током помещения в зависимости от сочетания определенных условий окружающей среды (влажность, температура, токопроводящие полы и др.) подразделяются:

    1) на помещения без повышенной опасности, в которых отсутствуют условия, создающие повышенную или особую опасность;

    2) помещения с повышенной опасностью, характеризующиеся наличием в них одного или нескольких условий, создающих повышенную опасность: сырости или токопроводящей пыли, токопроводящих полов (металлические, земляные, железобетонные, кирпичные и т. п.), высокой температуры, возможности одновременного прикосновения человека к имеющим соединение с землей металлоконструкциям зданий, аппаратам и механизмам с одной стороны и к металлическим корпусам электрооборудования – с другой;

    3) особо опасные помещения – характеризуются наличием одного из следующих условий, создающих особую опасность: особо сырые помещения, одновременно двух или более условий повышенной опасности.

    Схемы электропроводок на планах коттеджей и садовых домиков выполняются для каждого этажа в масштабе 1:100 или 1:200, наружной электропроводки на территории – в масштабе 1:500 или 1:1000. Светильники, выключатели, штепсельные розетки, электрические проводки, аппараты защиты на чертежах планов обозначаются условными знаками.

    Электропроводку на планах наносят в однолинейном исполнении. Возле линий указывают марку и сечение провода или кабеля, условно обозначают способ прокладки. Например, Т – в металлических трубах, П – в пластмассовых трубах, Мр – в гибких металлических рукавах, И – на изоляторах, Р – на роликах, Тс – на тросах. Число проводов, жил в проводе и площадь их сечения показывают в виде произведения. Обозначение ПВ 2 (1х2,5) расшифровывают так: два одножильных провода марки ПВ сечением токоведущей жилы 2,5 мм 2. Число проводов в количестве более двух также обозначают засечками под углом 45° к линии.

    У светильников дробью указывают в числителе мощность лампы (Вт), в знаменателе – высоту подвеса над полом (м). Приемник электрической энергии также обозначают дробью: числитель указывает номер по плану, а знаменатель – номинальную мощность (кВт).

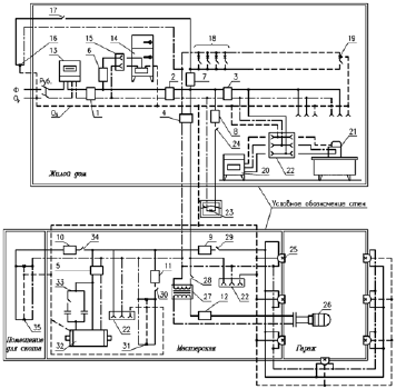
    В качестве примера на рис. 1 дана схема жилого дома и блока хозяйственных построек.


    Рис. 1. Электросхема жилого дома и блока хозяйственных построек:

    Ф– фазный провод (сплошная линия), Ор – нулевой рабочий проводник (линия точка-тире), Оз – нулевой защитный проводник (пунктирная линия), Руб. – рубильник, – автоматический выключатель АП50-2МТ (ток номин. 25 А, ток уставки 25 А), 2 – автоматический выключатель АП50-2МТ (ток номин. 25 А, ток уставки 24 А), 3 – автоматический выключатель АП50-2МТ (ток номин. 10 А, ток уставки 8 А), 4 – автоматический выключатель АП50-2МТ (ток номин. 25 А, ток уставки 12 А), 5 – автоматический выключатель АП50-2МТ (ток номин. 10 А, ток уставки 10 А), 6-12 – автоматический выключатель ПАР (ток номин. 6,3 А), 13 – счетчик, 14 – холодильник, 15 – однополюсная розетка без зануления, 16 – светильник входного крыльца, 17 – выключатель светильника, 18 – светильники, установленные в жилых помещениях дома, в т. ч. в коридоре и ванной комнате, 19 – светильник, установленный в котельной, 20 – стиральная машина, 21 – утюг, 22 – однополюсная розетка с занулением, 23 – светильник, установленный перед блоком хозяйственных построек, 24 – выключатель светильника, 25 – светильники освещения гаража, 26 – переносная лампа, 27 – трансформатор 220/12 В, 28 – выключатель переносной лампы, 29 – выключатель освещения гаража, 30 – выключатель освещения мастерской, 31 —светильники мастерской, 32 – трехфазный электродвигатель, 33 – конденсаторное устройство, 34 – выключатель освещения помещения для скота, 35 – светильники помещения для скота

    Электропроводки делят на открытые и скрытые.

    Открытая электропроводка прокладывается по поверхности стен, потолков, на струнах, тросах, роликах, изоляторах, в трубах, коробах, гибких металлических рукавах, на лотках, в электротехнических плинтусах и наличниках. Может быть стационарной, передвижной или переносной.

    Скрытая электропроводка прокладывается внутри конструктивных элементов зданий и сооружений: в стенах, полах, фундаментах, перекрытиях, по перекрытиям в подготовке пола, под съемным полом и т. п., а также в трубах, гибких металлических рукавах, коробах, замкнутых каналах и пустотах строительных конструкций, в заштукатуриваемых бороздах, под штукатуркой, может быть замоноличенной в строительные конструкции при их изготовлении.

    С целью сокращения сроков монтажа электрических сетей применяют магистральные, распределительные, троллейные и осветительные шинопроводы.

    Шинопровод– комплектная электрическая сеть. Состоит из отдельных секций, соединяемых сваркой, болтовыми или штепсельными соединениями, а также из кожухов и материалов для изоляции мест стыков и конструкций для крепления кронштейнов, стоек, подвесок. Секции шинопроводов изготовляются прямыми и фасонными для сборки электрической сети любой конфигурации.

    Открытые проводки прокладывают в коробах или на лотках. В этом случае сокращается расход стальных труб, почти в два раза повышается производительность труда, улучшается эстетический вид.

    Кабели с пластмассовой оболочкой прокладывают в коробах вплотную друг к другу в один или несколько слоев, а также пучками. Сумма площадей поперечных сечений кабелей, прокладываемых в одном коробе, включая контрольные и резервные, не должна превышать 40 % внутреннего поперечного сечения короба.

    На лотках прокладывают кабели сечением жил до 16 мм2 (можно прокладывать и кабели больших сечений, если их трассы совпадают с трассами кабелей сечения до 16 мм2) в один слой с расстоянием в свету около 5 мм и пучками в один слой (ряд) с расстояниями между пучками в свету около 20 мм или многослойно.

    Пучки кабелей скрепляют бандажами на расстоянии не более 1,5 м между ними на горизонтальных прямолинейных участках трассы. При вертикальной прокладке расстояние между креплениями должно быть не более 1 м. К лоткам кабели закрепляют на расстоянии не более 0,5 м до и после их поворота или ответвления.

    В зависимости от способов прокладки кабелей в коробах или лотках (многослойная, пучками и т. д.) вводят коэффициенты снижения электрической нагрузки на эти кабели.

    Тросовыми электропроводками называют электропроводки, выполненные специальными проводами с встроенным в них стальным несущим тросом, а также проводки, выполненные установочными изолированными проводами или кабелями, свободно подвешенными или жестко закрепленными на отдельных стальных несущих тросах.

    Специальные коробки используют при ответвлении на тросовых проводах, в которых предусматривается запас троса и проводов, необходимый для присоединения отходящей линии.

    Натяжные муфты, анкеры, зажимы и т. д. применяют для монтажа тросовых проводок.

    Скрытую электропроводку применяют в крупнопанельных жилых домах при монтаже в замоноличенных пластмассовых трубах, коробах и закладных элементах, которые устанавливают в строительные конструкции на заводах. Пакеты проводов предварительно заготовляют на технологических линиях мастерских электромонтажных заготовоки доставляют в контейнерах на объекты. Там готовые пакеты проводов затягивают в трубы до выполнения отделочных работ. Потом в закладных элементах устанавливают штепсельные розетки и выключатели.

    Одно из главных электротехнических устройств – электропроводка. В состав установки для искусственного освещения входят источники света, осветительная арматура, пускорегулирующие устройства, электропроводки и РУ с аппаратами защиты и управления.

    Осветительной арматурой называют устройство, обеспечивающее установку источника света, его защиту от внешних воздействий, перераспределение светового потока и экранирование избыточной яркости. Осветительная арматура состоит из корпуса, лампового держателя (патрона), оптической системы (отражателя, рассеивателя), подвески и проводов для присоединения к электропроводке.

    Осветительную арматуру с лампой называют светильником.

    Устанавливают светильники непосредственно на строительных основаниях сооружений или на кронштейнах, тросах, крюках, шпильках и т. д.

    Из светильников монтируют блоки, световые линии, установленные на шинопроводах, коробах, специальных перфорированных профилях. Присоединение к магистралям ответвлений проводов производят опрессовкой, сваркой, сжимами и т. д.

    Распределение электроэнергии

    Наружные сети. К квартире, индивидуальному дому вилле или дачному домику электрическая энергия подводится при номинальном напряжении 220 В по отходящим линиям распределительной сети, которые берут начало на трансформаторной подстанции (ТП). К ТП электроэнергию подают в большинстве случаев трехфазным током по трехпроводным высоковольтным линиям при напряжении от 6 до 35 кВ, а отводят по трехфазным четырехпроводным: три провода фазных, четвертый – нулевой или нейтральный. В городах линии прокладывают кабелями в земле, в сельской местности – воздушными линиями (ВЛ). При этом неизолированные провода монтируют на фарфоровых или стеклянных изоляторах, укрепленных на деревянных, железобетонных или металлических опорах. Если вдоль ВЛ предусматривают уличное освещение, прокладывают еще один («фонарный») провод. Его монтируют на опорах отходящей ВЛ, в результате получается пятипроводная линия. Уличное освещение подключают к «фонарному» и нулевому проводам. Для управления уличным освещением ставят коммутационный аппарат (выключатель или магнитный пускатель) и к его контактам присоединяют «фонарный» провод и один из фазных.

    В четырехпроводных электрических сетях нулевой провод обязательно заземляют. Заземление сооружают на ТП. Кроме того, через каждые 100-200 м по трассе отходящих ВЛ и на концевых опорах устраивают повторные заземления нулевого провода.

    От четырех– или пятипроводной ВЛ, проходящей обычно вдоль сельской улицы, делают отводы к потребителям, распределяя нагрузки на каждую фазу более или менее равномерно. При двухпроводных (однофазных) ответвлениях этого достигают, чередуя их от каждой фазы ВЛ. Например, от первой фазы делают отвод к первому потребителю, от второй – ко второму, от третьей – к третьему, к четвертому – снова от первой и т. д. Другой провод каждого двухпроводного отвода присоединяют к нулевому проводу ВЛ.


    Рис. 2. Схема подключения потребителей к ВЛ (а) и к кабельной (б) линиям:

    1 — трансформаторная подстанция; 2 – предохранители иоли автоматические выключатели в фазных проводах А, В и С (в нулевом проводе защитные и коммутационные аппараты устанавливать запрещается); 3 – здание с двухпроводным однофазным вводом: фаза А или В (С) и нуль; 4 – здание с четырехпроводным трехфазным вводом; 5 – двухквартирный дом с трехпроводным ответвлением (однофазным вводом к каждой квартире); 6 – контур заземления подстанции; 7 — светильник уличного освещения; 8 – повторные заземлители по трассе; 9 – кабельная линия; 10 – вводное устройство (силовой ящик)


    Встречаются также трех– и четырехпроводные ответвления: трехпроводные иногда делают к двухквартирным домам для электроснабжения двух потребителей от разных фаз с общим нулевым проводом, четырехпроводные – к многоквартирным домам, чтобы равномерно распределить по фазам нагрузки каждой квартиры. Чем равномернее распределены по фазам электрические нагрузки, тем меньше потери электроэнергии.

    Четырехпроводные ответвления выполняют также к потребителям, имеющим трехфазные электроприемники.

    Электроприемники одно– и трехфазного тока. Раньше электричеством пользовались в быту только для освещения, а электрическая лампа – однофазный электроприемник, поэтому однофазный ток и получил широчайшее распространение у индивидуальных потребителей. Такая система электроснабжения не вызывала затруднений с внедрением в обиход электронагревательных приборов, радиоэлектронной аппаратуры и приборов культурно-бытового назначения, так как на потребительские свойства этих приборов не влияет, предназначены они для одно– или трехфазного тока. Иное положение с электродвигателями. Простейшие по конструкции, несложные в эксплуатации и самые массовые по применению в производственных условиях трехфазные асинхронные двигатели не могут эффективно работать при однофазном токе. Поэтому в бытовых электропылесосах, стиральных машинах, компрессионных холодильниках, различных кухонных машинах, а также в электроинструментах используют однофазные электродвигатели. Надо признать, что они, во-первых, сложнее трехфазных, во-вторых, менее экономичны. По мере роста мощности однофазных электродвигателей их недостатки по сравнению с трехфазными становятся все более ощутимыми. Так, при мощности 1,3 кВт однофазные электродвигатели настолько громоздки, что их применение в быту становится затруднительным. Эту мощность стали считать предельной для бытовых электроприборов (за исключением напольных электроплит). Кроме того, квартирная электропроводка в домах старой застройки не приспособлена для включения электроприборов мощностью более 1,3 кВт.

    Чтобы интенсифицировать труд в личных подсобных хозяйствах, коллективных садах и огородах, возникла необходимость в более мощных электрифицированных машинах и инструментах с трехфазными электродвигателями.

    Системы распределения. Между любой парой фазных проводов действует линейное, или межфазное напряжение, а между любым из фазных и нулевым – фазное. При нормальных эксплуатационных условиях линейное напряжение в 1,73 раза больше фазного. Так, если линейное напряжение 380 В, то фазное – 220 В. Трехфазные электрические сети принято характеризовать значением линейного напряжения, но для сетей, непосредственно обслуживающих население, вслед за линейным напряжением после дробной черты приводят значение фазного напряжения, т. е. трехфазную четырехпроводную систему с линейным напряжением 380 В обозначают 380/220 В.

    Трехфазная система 380/220 В с заземленной нейтралью получила преимущественное распространение, но можно встретить и другие системы: трехфазную 220 В с незаземленной (изолированной) нейтралью без нулевого провода или однофазную трехпроводную 2х220 В с заземленным средним проводом.

    В трехфазной системе без нулевого провода однофазные приемники подключают к любой паре фазных проводов, равномерно распределяя нагрузки по фазам; трехфазные – к трем фазным проводам. Поражение электрическим током в случае повреждения изоляции при изолированной нейтрали менее вероятно, чем при заземленной, зато сложнее отыскать место повреждения.

    Однофазную систему 2х220 В применяют в мелких населенных пунктах (примерно на полтора десятка домов). К потребителям проводят двухпроводные ответвления – от заземленного и от одного из незаземленных проводов. При этом к каждому из незаземленных проводов стремятся подключить равное число потребителей. При такой системе трехфазными приемниками не пользуются.

    Бывает, что при использовании системы 380/220 В возникают затруднения с подачей потребителям трехфазного тока, например, если к группе потребителей, расположенных в стороне от четырехпроводной воздушной линии, сделано общее ответвление от нулевого провода и не от всех фазных, а только от одного или двух.

    Проект электроснабжения

    Использование электроэнергии возможно только после допуска электроустановок к эксплуатации и получения потребителем абонентской книжки для расчетов за электроэнергию.

    В первую очередь потребитель должен получить технические условия на электроснабжение от владельца электрических сетей, сделать проект или схему электроснабжения, согласовать этот документ с владельцем сетей и местным органом Госэнергонадзора.

    После окончания работ по монтажу и выполнения технических условий потребитель подает заявление на отпуск электроэнергии. Владелец сетей проверяет сделанные работы на соответствие проекту и ПУЭ, проводит инструктаж по мерам электробезопасности. О результатах проверки и инструктажа делаются записи. После этого предприятие, выдавшее технические условия, присоединяет объект к электросети.

    В проекте должны быть представлены решения по выбору плавких предохранителей, автоматических выключателей, проводов и способу их прокладки, схемам внутренних электропроводок и наружных внутридворовых сетей, учету электроэнергии для расчетов с владельцем электросетей, а при необходимости – и по устройству заземления.

    Ответвление от ВЛ и внутридворовые сети наносят на план участка, внутреннюю проводку – на планы строений. Кроме того, на планах указывают расположение щитков, ответвительных коробок, выключателей, счетчика, а также стационарно установленных светильников и других электроприемников.

    Планы дополняют необходимыми пояснениями и электрическими схемами щитков. Проект можно не составлять, если намечается незначительный объем работы по электрификации, например только электропроводка для освещения в доме и бытовых электроприборов внутриквартирного применения. В этом случае достаточно выполнить подробную схему с указанием на ней марок проводов и способов их прокладки, а также номинальных токов предохранителей. Воспроизводить электрические схемы внутренних соединений использованных приборов и устройств, например электросчетчика или люминесцентного светильника, не надо.

    Электрическая схема отличается от плана электропроводки тем, что на ней изображают электрические связи между электрооборудованием и элементами проводки, не учитывая их расположения в помещении или на местности, т. е. без соблюдения масштаба.

    Прежде чем обращаться к владельцу электрических сетей за техническими условиями на электроснабжение, потребитель должен четко определить желаемую степень электрификации участка. От этого зависят объем предстоящих работ по монтажу, требуемое сечение проводов, тип счетчика, вариант щитка и номинальный ток предохранителей. Потребителю не разрешается увеличивать номинальный ток предохранителей по сравнению с указанным в проекте или схеме.

    Личные подсобные хозяйства по степени электрификации можно условно разделить на три группы.

    К первой относят хозяйства с малой степенью электрификации, когда электроэнергию используют преимущественно для освещения (электроприборы и электрифицированные машины вне помещений жилого дома не предусмотрены) и мощность применяемых электроприемников не превышает 1,3 кВт.

    Ко второй – хозяйства, в которые используют либо бытовые электроприборы мощностью выше 1,3 кВт, либо однофазные электрифицированные машины или электроинструмент вне помещений жилого дома.

    К третьей – хозяйства, в которых применяют трехфазные электроприемники.

    В первом случае подают заявку на однофазное ответвление со счетчиком на 5 А, во втором – на однофазное ответвление, но при этом предусматривают защитное зануление и номинальный ток счетчика (5 или 10 А) принимают в зависимости от мощности используемых электроприемников, в третьем – трехфазное ответвление с нулевыми рабочим и защитным проводами.

    Вводное устройство

    Вводное устройство обеспечивает автоматическое отключение всей электропроводки потребителя при ее неисправности, а также позволяет отключить проводку во время ремонта или на период длительного бездействия.

    В современных многоквартирных домах вводное устройство располагают в общих тамбурах или на лестничных клетках, в одно– и двухэтажных зданиях – обычно снаружи на стене.

    Вводным устройством может служить плавкий предохранитель или какой-либо иной защитный аппарат, например автоматический выключатель. Для одноквартирного дома номинальный ток защитного аппарата не более 25 А. На вводах в многоквартирный дом или в тех случаях, когда применяют однофазные электроприемники мощностью свыше 1,3 кВт, может потребоваться аппарат на ток силой более 25 А.

    При применении плавкого предохранителя к нему добавляют коммутационный аппарат, например пакетный выключатель или рубильник (при автоматическом выключателе дополнительный коммутационный аппарат не требуется).

    Предохранители, а также однополюсные защитные автоматы монтируют только в фазных проводах. Установка этих аппаратов на нулевом проводе не допускается. Линию нулевого провода можно разрывать только при одновременном разрыве линий фазных проводов. При однофазном ответвлении это обеспечивается двухполюсными коммутационными или защитными аппаратами. Можно применить и трехполюсный аппарат, но при однофазном (двухпроводном) вводе один из полюсов не используют.

    Токоведущие части вводного устройства должны быть защищены от попадания дождя или снега недоступны для случайного прикосновения, поэтому желательно выбирать аппараты, соответствующие по защите и условиям эксплуатации, либо монтировать вводное устройство в металлическом или пластмассовом корпусе. Аппараты вводного устройства, установленные на наружной стене дома, защищают жестяным, пластмассовым или деревянным кожухом. Расстояние от токоведущих неизолированных частей до стенок защитного кожуха должно быть не менее 10 мм.

    Бытует мнение, что установка предохранителей в линии не только фазного, но и нулевого проводов повышает надежность защиты. В действительности обрыв электрической цепи, связанной с нулевым проводом, в том числе и при перегорании предохранителя в его цепи, может привести к опасным для жизни последствиям.

    Одно из средств обеспечения безопасности при нарушении изоляции – зануление, т. е. соединение металлических нетоковедущих частей электрооборудования с заземленным нулевым проводом. Если же в цепи нулевого провода находится предохранитель или автомат, то он может сработать и отключить нулевой провод, что равносильно отключению зануления, обеспечивающего защиту человека от поражения электрическим током.

    Не разрешается устанавливать однополюсные защитные или коммутационные аппараты в цепи нулевого провода.

    При монтаже электропроводки следует тщательно выполнять все соединения по схеме.

    Вводное устройство со стороны ответвления от ВЛ подключают изолированными проводами сечением 4 или 6 мм2 (для медных допускается сечение 2,5 мм2). Изолированные провода к проводам ответвления у изоляторов на стене здания присоединяют специалисты владельца сетей, а к вводному устройству – потребитель. Если ответвление выполнено тросовым проводом или кабелем, токоведущие жилы к вводному устройству также подключают специалисты владельца сетей. Со стороны ввода в здание потребитель должен сделать проводку между вводным устройством и электросчетчиком.

    При монтаже любого трех– или однофазного вводного устройства без коммутационного аппарата нулевой провод ответвления при помощи отдельного контактного зажима соединяют с соответствующим проводом, идущим к счетчику. Соединение скруткой допускается, если провода сваривают или паяют, но в условиях индивидуального строительства эту работу с алюминиевыми проводами выполнить трудно. Поэтому для соединения используют контактный зажим от какого-нибудь электрического аппарата, например одногнездовой зажим к проводам сечением до 4 мм2, применяемый в светильниках, или зажим из ответвительной коробки. Диаметр контактных винтов должен быть 4-6 мм. Если соединяемые провода из разных металлов, каждый крепят отдельным винтом.

    Групповую сеть, чаще используемую в приусадебных постройках, выполняют однофазной и монтируют, как правило, тремя группами. Группа № 1 предназначается для питания осветительных приборов. Группа № 2 служит для присоединения штепсельных розеток на 6 А без защитных (зануляющих или заземляющих) контактов. Группа № 3 питает электроприемники, требующие занулений корпуса прибора (например, кухонная плита). К данной группе присоединяют штепсельные розетки с защитным контактом.

    Допускается смешанное питание штепсельных розеток и освещения.

    Нельзя объединять нулевые проводники разных групп. В провод, который служит для присоединения защитных контактов штепсельных розеток, нельзя вводить ни выключатели, ни предохранители.


    Рис. 3. Схема питания групповой сети:

    а – многолинейная; б – однолинейная с воздушным вводом; в – однолинейная в варианте с кабельным вводом; 1 – воздушная линия; 2 – кабельная линия (выполняется по проекту наружных сетей); 3 – двухполюсный пакетный выключатель; 4 – счетчик; 5 – выключатель автоматический; 6 – провод для зануления; 7 – вводной ящик; 8 – квартирный щиток; 9 – рубильник; 10 – предохранители

    Номинальные токи расцепителей автоматических выключателей должны составлять:

    16 А – для групповой и осветительной сети и сети штепсельных розеток на ток 6?10 А в домах без бытовых кондиционеров воздуха;

    25 А – для сети штепсельных розеток в домах с бытовыми кондиционерами воздуха мощностью до 1,3 кВт, а также для групповой линии питания бытовых электрических приборов мощностью до 4 кВт;

    25-32 А – для групповой линии питания электрической плиты мощностью до 5,8 кВт;

    40 А – для групповой линии питания электрической плиты мощностью 5,9?8 кВт.

    Электропроводки в жилых домах и хозяйственных постройках

    В качестве примера рассмотрим план электропроводки одноквартирного жилого дома, на котором изображены электропроводка и присоединенные к ней светильники, штепсельные розетки, выключатели и другое электрооборудование (рис. 4).


    Рис. 4. План электропроводки одноквартирного жилого дома:

    I– крыльцо; II – тамбур; III – санузел; IV – помещение для стирки; V – прихожая; VI – жилая комната; VII – кухня; VIII – кладовая; IX – веранда; 1 – силовой ящик; 2 – квартирный щиток; 3 – одно– или двухламповый светильник; 4 – штепсельная розетка с защитным контактом; 5 – однополюсный герметический выключатель; 6 – штепсельная розетка без защитного контакта; 7 – милицейский фонарь; 8 – кнопочный выключатель (кнопка) для звонка; 9 – звонок; 10 – однополюсный выключатель; 11 – сдвоенный выключатель; 12 – многоламповый светильник с раздельным включением ламп; 13 – штепсельная розетка с выключателем

    Рассмотрим особенности фрагментов схемы, на которых подробно показаны соединения (рис. 5).


    Рис. 5. Узлы соединений в ответвительных коробках:

    14 – коробка; 15 – соединение проводников; Ф– фаза; 0 – ноль; 3, 4, 5, 8, 9, 10-12 – см. подпись к рис. 4

    К двухполюсной розетке 4 с третьим зануляющим контактом подходят три провода, один из которых является зануляющим и присоединяется к сети таким образом, чтобы нигде не было даже кратковременных разрывов. Очень важно при монтаже не перепутать зануляющий провод с рабочим нулевым проводом – может привести к поражению электрическим током. Фазный и нулевой провода присоединяют к контактным винтам рабочих гнезд розетки.

    Штепсельную розетку 6 присоединяют к сети фазным и нулевым проводами, причем совершенно безразлично, в каком порядке эти провода присоединяются к гнездам.

    В некоторых случаях в отверстии стеновой панели, разделяющей комнаты, возле одной штепсельной розетки устанавливают вторую (со второй стороны отверстия). Для подсоединения к сети этой розетки достаточно установить перемычку, соединяющую гнезда обеих розеток.

    В схеме одно– или двухлампового светильника 3 на пути от фазного провода к патрону устанавливают выключатель (узел А). Непосредственно под выключателем может быть установлена штепсельная розетка. В этом случае одно из гнезд розетки присоединяют к контактному винту выключателя, к которому подходит фазный провод. Второе гнездо соединяют с нулевым проводом в ответвитсльной коробке (узел Б).

    В многоламповом светильнике (люстре) 12 с раздельным включением ламп первые выводы всех ламп соединяют с нулевым проводом, а оба выключателя 11 – с фазным проводом (узел В). Одна из ламп включается одним выключателем, остальные лампы, выводы которых соединены между собой, – вторым.

    Звонок 9 подсоединяют к электрической сети с помощью кнопочного выключателя (кнопки). Следует обратить внимание на то, что кнопка и проводка должны быть рассчитаны на 250 В. Кроме того, кнопку нельзя устанавливать во дворе и в сырых помещениях.

    Особенности выполнения электропроводок, имеющие непосредственное отношение к обеспечению электробезопасности:

    1) металлические корпуса однофазных электрических плит, переносных бытовых электрических приборов и машин мощностью более 1,3 кВт и металлические трубы электропроводок зануляют. Зануление корпусов электрических плит, бытовых кондиционеров, а также переносных бытовых приборов и машин осуществляется прокладкой отдельного провода сечением, равным сечению фазного провода, от квартирного щитка. Этот провод присоединяют к нулевому защитному проводнику питающей сети перед счетчиком (со стороны ввода) и до отключающего аппарата (при его наличии);

    2) в ванных комнатах и туалетах выполняется скрытая электропроводка: провода прокладывают в поливинилхлоридных или других изоляционных трубках. Применять защищенные провода в металлических оболочках, а также провода в стальных трубах для устройства электропроводок в этих помещениях запрещено. Штепсельные розетки в этих помещениях устанавливать нельзя, кроме розетки для включения электробритвы; эту розетку присоединяют к сети через разделяющий трансформатор;

    3) в неотапливаемых подвалах, на чердаках, в сырых и особо сырых помещениях электропроводку выполняют открытой.

    Электропроводка в хозяйственной постройке (рис. 6).

    Среда в ряде помещений хозяйственной постройки (свинарник, коровник) агрессивна и разрушает изоляцию, поэтому электропроводку предпочтительно выполнять не проводами, а кабелем. Особенно тщательно нужно вести электромонтажные работы, так как при прикосновении к оголенным проводам при напряжении 12, а тем более 220 В животное может погибнуть.


    Рис. 6. План хозяйственной постройки с электропроводкой:

    I– свинарник; II – птичник; III – коровник; IV – помещение для хранения инвентаря и топлива; V – хозяйственное помещение; 1 – трубостойка; 2 – светильник; 3 – герметический выключатель

    Металлические части светильников, установленные в хозяйственных постройках, зануляют специально проложенным для этого третьим проводником, который подключают к нулевому проводу сети в ближайшей к светильнику ответвительной коробке.

    Примерный перечень электротехнических устройств, необходимых для устройства электропроводки в жилом доме

    Несмотря на довольно большое разнообразие типов домов и садовых домиков, а также хозяйственных построек различного назначения, схемы электроснабжения содержат ограниченное число элементов. Везде обязательны вводное устройство (трубостойка или распределительный ящик), квартирный щиток, штепсельные розетки, выключатели и др.

    Примерный перечень электротехнических устройств, необходимых для устройства электропроводки в жилом доме

    Ящик распределительный, шт. ……………………………………1

    Трубостойка при воздушном вводе, шт. …..…………………….1

    Квартирный щиток, шт. ………..…………….……………………..1

    Счетчик однофазный, шт. ……..……………………………………1

    Светильник, шт.:

    настенный..……………………………………………….1-6

    пылевлагонепроницаемый ……………………………… 3-11

    потолочный для освещения подвала …………………….1

    Патрон подвесной, шт..……………………………………………1-6

    Выключатель однополюсный, шт.:

    для скрытой установки …………………………………….2-6

    сдвоенный …..……………………………………….………2-6

    герметический.……………………………………………..6-14

    Блок электроустановочных изделий на два выключателя и одну штепсельную розетку, шт. …………………………..……………………………………..1

    Розетка штепсельная, шт.:

    для скрытой установки..…………………………………..3-7

    для скрытой установки двухместная..……………………1-4

    двухполюсная в нормальном исполнении с третьим заземляющим контактом на 25 А ……………….………………………………………………..1

    двухполюсная в нормальном исполнении с третьим заземляющим контактом на 10 А ……………….…………………………………………………1

    двухместная в герметическом исполнении …………………1

    Звонок электрический, шт. …………………………………………….1

    Кнопочный выключатель на 250 В …….……………………………..1

    Ящик с понижающим трансформатором, шт. ….……………………1

    Фонарь милицейский, шт. ………..…………………………………….1

    Коробка ответвительная, шт.:

    для скрытой установки. ………………………………………35-52

    для открытой установки …..…………………………………11-15

    для встраивания выключателей и розеток …………………..8-35

    Штепсельная розетка двухместная в герметическом исполнении, шт. …………………………………………………………………………………….1

    Крюк для подвески светильников, шт. ……..………………………….5-7

    Провод АПВ, м, сечением:

    6 мм…………………………………………………………….12-25

    2,5 мм………..…………………………………………………..70-75

    Провод АППВ, м, сечением:

    3х4 мм……..……………………………………………………15-36

    3x2,5 мм……….…………………………………………………25-60

    2x2,5 мм2..………………………………………………………..60-100

    Труба с условным проходом 20 мм, м:

    винипластовая ……..……………………………………………35-70

    стальная …………………………………………………………..8-20

    Примерный перечень электротехнических устройств, необходимых для устройства электропроводки в хозяйственной постройке со средним набором помещений:

    Трубостойка, шт. … ……………………………………………………..1

    Светильник, шт.:

    подвесной ………………………………………………………4

    настенный …….…………………………………………………2

    Выключатель однополюсный брызгонепроницаемый, шт. …………..6

    Кабель АНРГ сечением 2x2,5 мм2, м …………………………………….40

    Типы и количество электротехнических устройств определяет проектное решение конкретного объекта.

    Наименьшие сечения проводов групповой сети освещения и штепсельных розеток – 1,5 мм2 для медных жил и 2 мм2 для алюминиевых и алюмомедных. Вводы питающих линий в квартиру от трубостойки до квартирного счетчика – 2,5 мм2 для медных жил и 4 мм2 для алюмомедных и алюминиевых.

    Молниезащита домов и хозяйственных построек

    Молния – это электрический разряд, возникающий в атмосфере между разноименно заряженными облаками, их частями или между облаком и землей.

    Чаще всего удары молнии поражают места, возвышающиеся над окружающей поверхностью, наиболее высокие объекты в массиве застройки и остроконечные предметы – вышки, отдельно стоящие деревья, дымовые трубы и др.

    На вероятность поражения молнией влияют электропроводность слоев земли, ближайших к поверхности, а также уровень грунтовых вод.

    Во время разряда молнии через пораженный объект в течение стотысячных долей секунды протекает электрический ток в несколько тысяч ампер, обусловленный разрядом атмосферного электричества. Механические, тепловые и электромагнитные воздействия, сопровождающие грозовой разряд, могут оказаться причиной травмирования людей и животных, пожара, разрушения строений и появления перенапряжений в проводах, но токи молнии не разрушают металлические проводники достаточно большого сечения. Под достаточно большим сечением для стали можно принять 30?50 мм2, что соответствует проводу диаметром 6?8 мм.

    Для защиты зданий от ударов молнии сооружают молниеотводы (рис. 7), представляющие собой молниеприемник (металлический стержень, поднятый на соответствующую высоту), токоотводящий спуск и заземлитель. Молниеотвод принимает удар молнии на себя и отводит ток молнии в землю. Токоотводящий спуск от молниеприемника к заземлителю прокладывают по возможности кратчайшим путем, не допуская изгибов провода под острым углом, иначе может возникнуть искровой разряд между близко расположенными участками провода и, как следствие, воспламенение.


    Рис. 7. Молниеотвод:

    1 – молниеприемник; 2 – токоотвод; 3 – заземлитель; 4 – молниеприемник из трубы; 5 – сварка; 6 – молниеотвод; 7 – молниеприемник из уголка; 8 – молниеприемник из проволоки сечением 6-10 мм

    Высоту молниеотвода и место его установки выбирают так, чтобы он полностью защитил постройку от удара молнии. Действенность молниеотвода оценивают по его защитной зоне, граница которой представляет собой коническую поверхность с острием на вершине молниеотвода и основанием в виде окружности радиусом в полтора раза большим, чем высота. Все, что находится внутри зоны, достаточно надежно защищено от прямых ударов молнии.

    Молниеотводами защищают здания, возвышающиеся над остальной застройкой или деревьями более чем на 25 м, и отдельно стоящие здания, не входящие в массив застройки, если они удалены от деревьев. Защита от прямых ударов молнии – составная часть проекта здания и не связана с его электрификацией. Сооружают молниезащиту в процессе строительства.

    Кроме молниезащиты, надо позаботиться также о защите от перенапряжений.

    Электромагнитные воздействия грозового разряда создают в проводах, близлежащих к ВЛ, повышенные потенциалы (перенапряжения). Чтобы предотвратить их проникновение в помещения по проводам ВЛ, заземляют крюки, на которых установлены изоляторы, и по возможности между фазным проводом и заземляющим спуском монтируют вентильные разрядники РВН-0,5.

    Заземление крюков не обеспечивает полной защиты от заноса в здания опасных потенциалов по проводам воздушных электролиний, поэтому в сельской местности во время грозы не следует приближаться к электропроводке и проводам радиотрансляционной сети на расстояние менее 0,3–0,5 м; прикасаться к приборам, присоединенным к электрической сети; не следует также находиться ближе 3–5 м от заземляющего спуска.

    Ответвление и заземление

    Ответвление выполняют без установки дополнительных опор, если его длина от ВЛ не более 25 м. Для ответвления рекомендуется применять изолированные провода, но допускается и неизолированные; в этом случае на каждый провод можно надеть мягкую изоляционную трубку.

    Если длина ответвления превышает 25 м, необходима установка дополнительных опор. От ВЛ до последней опоры монтируют неизолированный провод, а от последней опоры до строения – изолированный.

    Наименьшее допустимое сечение (мм2) проводов для ответвлений индивидуальным потребителям по условиям механической прочности составляет:


    Трехфазное (четырехпроводное) ответвление удобнее выполнять четырехжильным проводом марки АВТВ или АВТУ со встроенным несущим тросом, сечение алюминиевых токоведущих жил при этом может быть не менее 4 мм2, так как механическую нагрузку воспринимают не они, а трос.

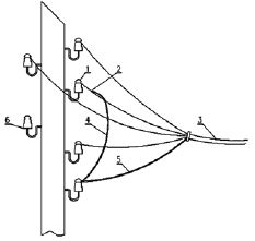
    Несущий трос наглухо закрепляют и присоединяют (рис. 8) к нулевому проводу. Для крепления троса на опоре ставят дополнительный изолятор.


    Рис. 8. Ответвление от ВЛ проводом с несущим тросом:

    1 – дополнительный изолятор; 2 – трос; 3 – провода ответвления; 4 – зануление троса; 5 – нулевая жила; 6 – изолятор для провода наружного освещения

    На стене здания также устанавливают изоляторы. Для проводов АВТВ, АВТУ нужен один изолятор, на котором закрепляют несущий трос, в остальных случаях – по числу проводов: два изолятора при однофазном вводе или четыре при трехфазном. Применяют фарфоровые или стеклянные изоляторы типов ТФ-12, ТФ-16, РФО-12 или НС-16.

    Расстояние от проводов ответвления до земли при пересечении проезжей части должно быть не менее 6 м, при пересечении пешеходной дорожки – не менее 3,5 и у изоляторов на стене – не менее 2,75 м (рис. 9).


    Рис. 9. Нормированные расстояния ответвления от ВЛ:

    1 – проезжая часть; 2 – пешеходная дорожка; 3 – опора ВЛ; 4 – дополнительная опора

    Изоляторы можно устанавливать рядом или один под другим. Расстояние от проводов до поверхности земли должно составлять не менее 2,75 м, а между проводами и от проводов до выступающих частей строения (крыши, водосточного желоба и т. п.) – не менее 0,2 м.


    Рис. 10. Крепление изолятора ввода на деревянной и каменной стенах

    Изоляторы сначала закрепляют на крюках, затем крюки монтируют на наружной стене (рис. 10). В зданиях с бетонными или кирпичными стенами для каждого крюка пробивают гнездо на глубину 100 мм и закрепляют крюк цементным раствором. В зданиях с рублеными стенами для монтажа крюков высверливают отверстия и ввинчивают в них крюки. В каркасно-засыпных, глинобитных или дощатых строениях крюки устанавливают на деревянном брусе толщиной 70?100 мм, который монтируют на стене шурупами или шпильками. Иногда с внутренней стороны требуется усилить стену доской, а к ней через тонкую стену строения прикрепить брус.

    Для ответвления можно применять кабель с медными жилами (ВВГ, ПВГ и др.) сечением не менее 2,5 мм2 или алюминиевыми жилами (АВВГ, АПВГ) сечением не менее 4 мм2. Кабель прокладывают по стойке опоры: в верхней части открыто на скобах, а с высоты не менее 1,5 м от уровня земли – в трубе на глубину 0,7 м. Затем кабель ведут в траншее глубиной не менее 0,7 м до здания и, наконец, в трубе выводят на наружную стену. В траншее кабель укладывают на слой земли, не содержащей камней, шлака и строительного мусора. Над кабелем выполняют такую же засыпку. В местах, где вероятны земляные работы, поверх слоя засыпки укладывают бетонные плитки или кирпичи.


    Рис. 11. Ввод в здание через трубостойки:

    а– через крышу; б – через стену

    Ответвление считается частью ВЛ, его обслуживает владелец электрических сетей до изоляторов на стене строения, включая соединения у изоляторов.

    При кабельном ответвлении на обслуживании владельца сетей находятся кабель и контактные соединения его наконечников.

    Повторное заземление

    Если для электроприемников требуется защитное зануление, потребителю следует соорудить повторное заземление нулевого провода. Этого можно не делать, если повторное заземление есть на опоре ВЛ и длина ответвления не превышает 10 м. Повторное заземление на ВЛ определяют по наличию заземляющего спуска, к которому присоединены нулевой провод, а также крюки или штыри изоляторов. Заземляющий спуск прокладывают по стойке опоры до заземлителя (одной или нескольких труб, полос или иной металлической массы, заглубленной в землю). Длина деталей заземлителя, число стержней или труб и глубина их заложения зависят от свойств грунта в месте сооружения и уровня грунтовых вод.

    Защитные заземления электроустановок

    В случае прикасания человека к токоведущим частям электрической установки, находящимся под напряжением, или к металлическим частям, которые находятся под напряжением вследствие неисправности изоляции, Может произойти поражение человека электрическим током (в виде электрического удара или электрических травм (ожогов)). В результате электрического удара человек может потерять сознание, у него могут появиться судороги, прекратиться дыхание и кровообращение. Электрический удар может привести к смертельному исходу. Смертельные поражения человека электрическим током возможны при напряжениях от 12 В и выше.

    Чтобы исключить случайное прикосновение человека к оголенным токоведущим частям, их располагают на высоте или устанавливают ограждения. Для обеспечения безопасности людей, работающих на установках напряжением до 1000 В и выше, сооружают заземляющие, или зануляющие, устройства и заземляют, или зануляют, металлические части электрического оборудования и электрических установок. Заземляющие (зануляющие) устройства должны удовлетворять требованиям, обусловленным режимом работы сетей и защиты от перенапряжений.

    При расчетах и устройстве заземлений и занулений в электрических установках используют следующие основные термины.

    Заземлитель– металлический проводник или группа проводников (электродов), находящихся в соприкосновении с землей.

    Заземляющие проводники– металлические проводники, соединяющие заземляемые части электрической установки с заземлителем.

    Заземление какой-либо части установки – преднамеренное электрическое соединение ее с заземлителем.

    Заземляющее устройство– совокупность заземлителя и заземляющих проводников.

    Сопротивление заземляющего устройства– сумма сопротивлений заземлителя (относительно земли) и заземляющих проводников.

    Сопротивление растеканию– сопротивление, которое оказывает заземлитель на участке растекания тока:

    Rз = Uз /Iз,

    где Uз – напряжение на заземлителе, В; Iз – ток, стекающий через заземлитель в землю, А.

    Замыкание на землю– случайное электрическое соединение находящихся под напряжением частей электроустановки с частями, неизолированными от земли, или непосредственно с землей.

    Замыкание на корпус– электрическое соединение отдельных частей машин, аппаратов, линий с заземленными конструктивными частями электроустановки.

    Ток замыкания на землю– ток, проходящий через землю в месте замыкания.

    Электроустановками с большими токами замыкания на землю– электроустановки напряжением выше 1000 В, в которых однофазный ток замыкания на землю составляет более 500 А.

    Электроустановки с малыми токами замыкания на землю– электроустановки напряжением выше 1000 В, в которых однофазный ток замыкания на землю равен или менее 500 А.

    Глухозаземленная нейтраль– нейтраль трансформатора или генератора, присоединенная к заземляющему устройству непосредственно или через малое сопротивление (трансформаторы тока и др.).

    Изолированная нейтраль– нейтраль, не присоединенная к заземляющему устройству или присоединенная через аппараты, компенсирующие емкостный ток в сети, трансформаторы напряжения и другие аппараты, имеющие большое сопротивление.

    Нулевой рабочий проводник электроустановок до 1000 В – проводник, используемый для питания электроприемников, соединенный с глухозаземленной нейтралью генератора или трансформатора в сетях трехфазного тока, с глухозаземленным выводом источника однофазного тока, глухозаземленной средней точкой источника постоянного тока.

    Нулевой защитный проводник электроустановок до 1000 В – проводник, соединяющий зануляемые части с глухозаземленной нейтралью генератора или трансформатора в сетях трехфазного тока.

    Отключение электроустановок при однофазных замыканиях на землю может осуществляться при помощи защитного отключения, которое выполняется в дополнение к заземлению (занулению). Если невозможно выполнить заземление (зануление) и обеспечить защитное отключение электроустановки или трудно выполнить по технологическим причинам, допускается обслуживание электрооборудования с изолирующих площадок. При этом должна быть исключена возможность одновременного прикосновения к незаземленным частям электрооборудования и частям зданий или оборудования, имеющим соединение с землей.

    На землю в целях обеспечения безопасности в электроустановках с большими токами замыкания должно быть выполнено выравнивание потенциала.

    Рабочее заземление– присоединение к заземляющему устройству какой-либо точки электрической цепи, необходимое для обеспечения надлежащей работы установки в нормальных или аварийных условиях, что осуществляется непосредственно или через специальные аппараты (пробивные предохранители, разрядники и резисторы) называется.

    На концах воздушных линий и ответвлений длиной более 200 м, а также вблизи вводов кабельных пли воздушных линий в помещения должны выполняться повторные заземления нулевого провода. Внутри помещений нулевой провод, имеющий повторное заземление, присоединяется к заземляющей сети у всех щитов, распределительных пунктов и щитков. Сопротивление заземляющих устройств всех повторных заземлений нулевого провода должно быть не более 5, 10, 20 Ом для напряжений 660, 380, 220 В.

    Сопротивление заземляющего устройства должно быть не более 0,5 Ом в электроустановках напряжением выше 1000 В с глухозаземленной нейтралью с большими токами замыкания на землю.

    Сопротивление в электроустановках напряжением выше 1000 В с изолированной нейтралью с малыми токами замыкания на землю должно удовлетворять условию:

    Rз ? /Iз,

    где Uз = 250 В, если заземляющее устройство используется только для установок напряжением выше 1000 В; Uз = 125 В, если заземляющее устройство одновременно используется и для установок до 1000 В; Iз – расчетный ток замыкания на землю, А.

    В случае если заземляющее устройство является общим для распределительных устройств электроустановок различных напряжений, то за расчетную величину сопротивлений заземления принимается наименьшая из требуемых величин.

    Емкостный ток замыкания на землю определяется по приближенной формуле:

    Iз = U (35l каб + lв )/350,

    где U – линейное напряжение сети, кВ; l каб и lв – суммарная длина электрически связанных между собой кабельных и воздушных линий, км.

    По опытным данным, в электроустановках с малыми токами замыканий на землю эксплуатации систем электроснабжения в качестве расчетного емкостного тока принимается ток срабатывания релейной защиты от междуфазных замыканий или ток плавления предохранителей, если эта защита обеспечивает отключение замыканий на землю. При этом ток замыкания на землю должен быть не менее полуторакратного тока срабатывания релейной защиты или трехкратного тока предохранителей.

    Заземляющие устройства

    Защитное действие заземления основано на том, что части электроустановок, прикосновение к которым опасно при нарушении изоляции, соединяют с заземлителями, расположенными в грунте, т. е. создается заземление, которое имеет сопротивление, достаточно малое для того, чтобы падение напряжения на нем (а именно оно воздействует на организм, определяя значение тока) не достигало опасного значения. Поэтому человек, прикоснувшийся к заземленной части, попадает под пониженное напряжение. Чем лучше заземление, т. е. чем меньше его сопротивление, тем меньше появляющееся при нарушении изоляции напряжение на машинах, станках, корпусах электроаппаратов и двигателей, конструкциях зданий, опорах воздушных линий и на поверхности земли. Понятно, что при этом растут затраты труда и материалов, необходимых для монтажа заземляющего устройства. Нормативы устанавливают разумные пределы напряжения прикосновения и в то же время позволяют проектировать заземление без чрезмерных затрат.

    В СН и П, ПУЭ, Правилах технической эксплуатации и инструкциях подробно перечисляются элементы электроустановок, которые нужно заземлять, даются указания по расчету заземлителей и напряжений прикосновения для разных условий, перечислены требования к проектированию, монтажу и эксплуатации заземляющих устройств. Характерными и принципиальными чертами нормативов являются:

    отход от нормирования заземляющих устройств по сопротивлению растекания электрического тока и ориентация на нормирование возникающих напряжений;

    использование естественных заземлителей при обеспечении их работоспособности в условиях протекания больших токов замыкания;

    учет коррозионного воздействия грунта для обеспечения надежности заземлителей и заземляющих проводников.

    С учетом этого увеличены размеры элементов, например нормативный минимальный диаметр стержневых заземлителей из неоцинкованной стали увеличен с 6 до 10 мм.

    Нормы постоянно совершенствуются, в них вносятся изменения и дополнения, которые публикуются в сборниках и новых изданиях нормативных документов.

    Очень часто одно и то же заземляющее устройство является одновременно и рабочим, и защитным, а иногда и грозозащитным (молниезащитным). В близко расположенных установках напряжением до 1 кВ и выше используют общее заземляющее устройство, что снижает расходы на его монтаж. При этом за норму принимают наименьшее значение сопротивления растеканию тока из тех значений, которые нормированы для каждой из объединяемых электроустановок.

    Совокупность заземлителя и заземляющих проводников представляет собой заземляющее устройство, через которое осуществляется заземление элементов и частей электроустановок.

    Основные элементы заземляющих устройств:

    1) естественные заземлители, т. е. находящиеся в земле или соприкасающиеся с землей сооружения, используемые для заземления;

    2) заземляющие проводники, соединяющие заземлители с заземляемым оборудованием;

    3) искусственные заземлители, т. е. такие, которые специально закладывают в землю для заземления.

    Каждый из перечисленных элементов может иметь разные конструкции.

    Естественные заземлители

    В первую очередь для заземления электроустановок используют естественные заземлители: металлические части (арматуру) железобетонных конструкций (фундаментов опор линий электропередач и подстанций, фундаментов здании); металлические подземные коммуникации (трубопроводы, броню и оболочки кабелей); наземные коммуникации (рельсовые пути) и др. Если естественные заземлители обеспечивают выполнение требований, предъявляемых к параметрам заземляющих устройств, то искусственные заземлители применяют, если необходимо уменьшить токи, протекающие по естественным заземлителям или стекающие с них в землю. Это значит, что в ряде случаев можно ограничиться использованием естественных заземлителей и отказаться от искусственных, что снижает затраты материалов и труда при монтаже и облегчает эксплуатацию заземляющих устройств.

    Использование железобетонных фундаментов зданий в качестве заземлителей в настоящее время считается возможным лишь в грунтах влажностью не менее 3 % (из-за высокого электрического сопротивления бетона при меньшей влажности) и только при воздействии на фундаменты неагрессивных или слабоагрессивных грунтовых вод при отсутствии гидроизоляции или при защите поверхности фундаментов битумным (либо битумно-латексным) покрытием в соответствии с требованием СНиП II-28-73.

    Нельзя использовать в заземляющих устройствах находящиеся в средне– или сильноагрессивных средах железобетонные конструкции (это может усилить коррозию конструкций) железобетонные конструкции (плиты, балки, фермы, колонны) с напрягаемой арматурой, а также металлические и железобетонные конструкции зданий, относимых к первой категории по молниезащите, для защиты этих зданий от прямых ударов молний.

    С учетом приведенных ограничений использование конструкций зданий в качестве заземляющих устройств дало на ряде объектов возможность полностью отказаться от выполнения искусственных заземлителей в грунте, резко сократить протяженность заземляющих проводников внутри зданий и получить существенный экономический эффект.

    Все элементы металлических и железобетонных конструкций (фундаментов, колонн, ферм, стропильных, подстропильных и подкрановых балок) в заземляющих устройствах соединяют так, чтобы имелась непрерывная электрическая цепь по металлу. В железобетонных колоннах, кроме того, предусматривают закладные детали на каждом этаже здания для подсоединения заземляемого электрического и технологического оборудования. Имеющиеся в зданиях сварные, а также болтовые или заклепочные соединения металлических колонн, ферм и балок достаточны для непрерывности электрической цепи. В местах, где отдельные элементы металлоконструкций не имеют таких соединений, предусматривают приварку гибких перемычек сечением не менее 100 мм2.

    Сборные железобетонные фундаменты рекомендуется использовать в качестве заземлителей, если есть возможность соединения арматуры отдельных блоков между собой.

    Вертикальную арматуру свай в свайных фундаментах соединяют с арматурой ростверка или фундаментных блоков электродуговой сваркой. Пространственные металлические каркасы колонн и стаканов фундаментов, а также арматурные сетки их подошв сваривают точечной сваркой на контактных машинах.

    Закладные детали (изделия) рекомендованы в виде отрезков из угловой стали 63х63х5 длиной 60 мм, привариваемых к арматуре и выступающих на поверхность бетона; металлические перемычки – в виде стержней диаметром не менее 42 мм, привариваемых к закладным деталям.

    Разработана методика расчета сопротивления фундаментов, используемых в качестве заземлителей и выравнивающих проводников.

    В случае если на здании сооружается молниеприемная сетка, ее соединяют перемычками в непрерывную электрическую сеть с колоннами, используемыми в качестве токоотводов, и фундаментами, используемыми в качестве заземлителей. К сетке присоединяют все выступающие над кровлей металлические устройства (вентиляционные шахты и др.).

    Металлические перемычки нужно устанавливать при использовании в качестве естественных заземлителей труб водопровода на водомерах и задвижках. Если при ремонте, необходимо снять перемычку, заранее должна быть установлена другая. Присоединять заземляющие проводники от электрооборудования к линии водопровода нужно за водомером. Использовать трубопровод канализации не разрешается, так как канализационные трубы не имеют надежного электрического контакта в стыках.

    Естественными заземлителями на подстанциях могут быть железобетонные стойки, изготовленные из электротехнического бетона.

    В качестве естественных заземлителей на линиях электропередачи используются железобетонные подножники и сваи в наиболее распространенных грунтах с удельным сопротивлением до 300 Ом·м, т. е. глинах, супесях. Наблюдения и исследования показали, что не только в таких, но и в песчаных и скальных грунтах наблюдается постояннoe увлажнение бетона за счет капиллярного подсоса влаги из прилегающих слоев земли, вследствие чего железобетонные фундаменты через несколько месяцев после их установки становятся естественными заземлителями с мало меняющимися в течение года значениями сопротивлений. Это дало основание рекомендовать их использование в грунтах с сопротивлением до 1000 Ом·м, что дает экономию металла и затрат.

    Кроме описанных естественных заземлителей, ими могут служить и другие, например металлические трубопроводы для негорючих жидкостей, обсадные трубы артезианских колодцев. Во всех случаях применения естественных заземлителей протекающие при коротком замыкании токи не должны превышать допустимых для каждого элемента заземлителя в течение всей эксплуатации электроустановки.

    Искусственные заземлители

    Чаще всего искусственным заземлителем является стальной проводник, заложенный в грунт горизонтально или вертикально (наклонно), или группа таких проводников, соединенных между собой. В последнем случае заземлитель называется сложным, а если электроды образуют контур, то такой сложный заземлитель называется заземляющим контуром.

    Название «горизонтальные» и «вертикальные» заземлители весьма условно. Строгое соблюдение горизонтальности в первом случае не обязательно, важно, чтобы электроды находились в грунте на нужной глубине, не подвергаясь повреждениям при работе машин. Поскольку поверхность земли в оврагах, на уклонах и в ряде других мест может оказаться не горизонтальной, то и протяженные (лучевые) заземлители будут следовать кривизне поверхности. Для вертикальных электродов также необязательно строгое соблюдение вертикальности.

    Горизонтальные заземлители прокладывают на глубине 0,5 м, на пахотной земле – не менее 1 м. Они рациональны в тех случаях, когда электропроводность верхнего слоя грунта обеспечивает нужную проводимость. Монтаж таких заземлителей механизирован и выполняется с минимальной затратой ручного труда, однако верхние слои почвы часто имеют большее электрическое сопротивление, чем глубинные. Кроме того, близко к поверхности земли растекание тока не идет равномерно во все стороны, как на глубине. Следовательно, сопротивление горизонтальных электродов обычно больше, чем сопротивление вертикальных электродов такой же массы. Поэтому наибольшее распространение в качестве заземлителей получили именно вертикальные электроды. Глубинные вертикальные электроды наиболее экономичны, достигают хорошо проводящих слоев грунта.

    Заземляющие электроды, смонтированные в грунте, перемычки между ними и выводы от заземлителей на поверхность должны иметь следующие минимальные размеры:

    круглая сталь – диаметр не менее 10 мм;

    круглая оцинкованная сталь – диаметр не менее 6 мм;

    угловая сталь – толщина полки не менее 4 мм;

    общее сечение для заземлителей молниезащиты (грозозащиты) – не менее 160 мм2;

    полосовая сталь – толщина не менее 4 мм при сечении не ниже 48 мм2 (для магистралей заземления – не менее 100 мм2, для молниезащиты – не менее 160 мм2);

    отбракованные трубы – толщина стенки не менее 3,5 мм.

    Минимальные размеры электродов применяются в основном для временных электроустановок, где условия коррозии не имеют решающего значения. Для постоянных установок сечение заземлителей выбирают с запасом на коррозийное разрушение. По стойкости против коррозии предпочтительнее круглая сталь, так как разъедание электрода ржавчиной пропорционально площади поверхности электрода, соприкасающейся с грунтом, а площадь электрода круглого сечения из всех профилей наименьшая.

    С целью обеспечения надежной работы заземлителя в течение 40-50 лет в благоприятных грунтовых условиях достаточно увеличения диаметра стержневого электрода против минимального всего на 2-3 мм, во влажных грунтах необходимо увеличение диаметра заземлителя вдвое.

    От заземляемого элемента электроустановки, например от опоры воздушной линии электропередачи, горизонтальные лучи прокладывают в двух противоположных направлениях или, если лучей не 2, а 3-4, разносят под углом в плане 120° или 90°. Это необходимо для эффективного использования закладываемого металла, так как рядом расположенные заземлители взаимно экранируются и их эффективность снижается во много раз. По этой же причине вертикальные заземлители нужно удалять друг от друга на возможно большее расстояние, равное хотя бы длине электрода. Например, если десять вертикальных электродов длиной по 5 м расположить в одну линию на расстоянии по 5 м друг от друга, то коэффициент их использования составит 0,47, а если те же электроды для экономии места расположить по замкнутому треугольнику или четырехугольнику, то коэффициент их использования будет еще ниже. То же относится и к применению наклонных электродов, которые разносят под равными углами аналогично горизонтальным и погружают в землю под углом около 45° для наилучшего использования.

    Неравномерность распределения потенциалов на поверхности земли над заземлителем и вокруг него создает опасные напряжения шага и прикосновения. Для выравнивания потенциалов в таких случаях заземлитель можно выполнить в виде сетки из горизонтальных элементов, прокладываемых в земле вдоль и поперек территории электроустановки и соединяемых сваркой в местах пересечений. Размер ячейки такой сетки обычно составляет от 6х6 до 10х10 м.

    Вокруг опоры ВЛ потенциалы можно выровнять заземлителем, выполненным в виде концентрических колец, заложенных в грунт и соединенных с опорой.

    Снижает напряжения шага и прикосновения до допустимых значений на всей занимаемой им площади сетчатый заземлитель, однако за пределами сетки опасность может сохраняться. Поэтому в опасных местах, например на подходах к территории подстанций или вокруг фундаментов опор ВЛ, укладывают дополнительные заземлители на постепенно увеличивающейся глубине и соединяют их с основными заземлителями.

    Отводимая под заземлитель площадь и расход металла могут быть снижены защитным изолирующим ограждением, сооружаемым вокруг заземлителя. Простейшее ограждение из диэлектрического материала препятствует растеканию тока по поверхности земли и снижает напряжение шага по сравнению с напряжением на заземлителе не менее чем в 100 раз и выравнивает потенциал за пределами заземлителя.

    Вертикальная часть ограждения от уровня поверхности располагается на 0,4-0,6 м от глубины заложения верха заземлителя. Отбортовка ограждения выполняется под углом 90-95° к вертикали и имеет длину, составляющую (0,1–0,15)vS (S – площадь заземлителя). Для устройства ограждения может быть использован любой недорогой диэлектрический материал, обладающий достаточной механической прочностью и имеющий электрическую прочность не менее 1 МВ/м (изоляционные материалы на битумной основе, например бризол, выпускаемый из отходов производства и имеющий прочность не менее 20 МВ/м).

    При стекании тока с заземлителя, например с заземляющей сетки, вокруг него формируется электрическое поле. На поверхности земли возникает электрический потенциал, и напряжение шага может достигать опасных значений непосредственно за пределами заземлителя, даже при применении известных способов выравнивания потенциалов. Поэтому геометрические параметры ограждения установлены в результате анализа электрического поля, формируемого заземлителем совместно с диэлектрическим выравнивающим ограждением, и отвечают требованиям безопасности. Устройство можно применять для заземлителей любой конструкции и при любых структурах грунта.

    Часто заземлители из профильной стали не удовлетворяют требованиям, предъявляемым к заземляющим устройствам. Например, в засушливых местах трудно добиться стабильной проводимости таких заземлителей, в скальных грунтах их трудно монтировать, а в агрессивных грунтах трудно обеспечивать защиту от коррозии и долгий срок службы. Для таких ситуаций разработаны конструкции специальных заземлителей.

    Для засушливых районов заземлитель может быть выполнен, например, в виде железобетонной емкости, устанавливаемой ниже поверхности земли и наполняемой водой через съемный люк. Заземлитель снабжают водораспределительной системой в виде отрезков металлических труб с отверстиями для стока воды, расположенными равномерно по всей длине труб. Трубы покрыты слоем влагопоглощающего материала (бетона, цемента). Скорость фильтрации влаги через бетон в землю устанавливается за счет подбора марки бетона, что дает возможность избежать частых регулировок увлажнения и сократить трудозатраты, связанные с необходимостью регулярного увлажнения. Вывод от железобетонной емкости к заземляемому оборудованию, например к нейтрали трансформатора, присоединяется к стальным стержням арматуры железобетона.

    Обратим внимание на конструкцию заземлителя, предложенную за рубежом. Цель этой разработки – уменьшение металлоемкости и облегчение забивки в грунт. Заземлитель имеет тонкостенную (1?2 мм) металлическую трубку, в которую впрессован полужесткий стержень из пластичного материала, имеющий жесткость, достаточную для того, чтобы являться опорой упругой тонкостенной трубки. Это качество обеспечивает возможность некоторого изгибания электрода для обхода препятствий, встречающихся при его забивке в землю. Для повышения срока службы, т. е. для уменьшения коррозии, материалом для трубки предлагается нержавеющая сталь. Наконечник, имеющийся в нижнем конце электрода, нужен только для забивки, поэтому нет необходимости изготовлять его из антикоррозийного материала. Форма наконечника может быть острой либо закругленной для лучшего соскальзывания с препятствий, встречающихся в грунте. Вместо изготовления наконечника можно обжать конец трубки с заполнителем.

    Типичный диаметр трубки – 15 мм. Предварительный диаметр сердечника, который прессуют в трубку, должен быть несколько больше, чем внутренний диаметр трубки. Трубка может быть заполнена (как вариант) текучим материалом затвердевающим внутри, например эпоксидной смолой, полиуретаном или эластомером. Полужесткий заполнитель располагается внутри стальной трубки по всей длине. Более жесткие материалы и более толстые стенки трубки снижают гибкость стержня и уменьшают способность электрода обходить препятствия в грунте, что ведет к поломкам. С другой стороны, чрезмерно пластичные материалы не обеспечивают достаточной прочности стенок, необходимой для забивки на достаточную глубину (около 2,3 м). Для забивки электрода предусмотрена съемная наковальня, имеющая плечо, упирающееся в конец трубки, и выступ, сопрягающийся с внутренним диаметром трубки и сердечником.

    Монтаж заземлителей

    Монтаж вертикальных заземлителей

    Способ монтажа вертикальных заземлителей зависит от габаритов электродов заземления, характера грунта и его состояния во время монтажа (талый, мерзлый), времени года и климатических условий, количества погружаемых электродов, удаленности объектов между собой и баз механизации, наличия и возможности получения механизмов и приспособлений, необходимых для монтажа.

    Учитываются также сравнительные характеристики механизмов и стоимость их эксплуатации, объемы выполняемых работ и конкретные условия их выполнения.

    Рациональные способы монтажа:

    ¦ для талых, мягких грунтов – вдавливание и ввертывание стержневых электродов, забивка и вдавливание профильных электродов;

    ¦ для плотных грунтов – забивка электродов любого сечения; для мерзлых грунтов – вибропогружение;

    ¦ для скальных и мерзлых грунтов при необходимости глубокого погружения – закладка в пробуренную скважину.

    Сопротивление растеканию забитого электрода минимальное; сопротивление электрода, смонтированного ввертыванием, на 20?30 % выше; сопротивление электрода, заложенного в готовую скважину и засыпанного рыхлым грунтом, может оказаться еще выше, что не позволит ввести электроустановку в эксплуатацию.

    Сопротивление электродов увеличивается незначительно при вдавливании в грунт и при погружении вибраторами и превышает сопротивление забитых электродов лишь на 5?10 %. Через 10-20 дней сопротивление электродов, погруженных вибраторами, вдавленных и забитых, начинает выравниваться. Значительно больше времени требуется для восстановления структуры грунта и уменьшения сопротивления электродов, ввернутых в грунт, особенно при применении уширенного наконечника на электроде, что облегчает погружение, но разрыхляет грунт.

    При забивке можно применять стальные электроды любого профиля – уголковые, квадратные, круглые, однако наименьший расход металла (при одинаковой проводимости) и наибольшая устойчивость к грунтовой коррозии (в случае равного расхода металла) достигаются при использовании стержневых электродов из круглой стали.

    При забивке в обычные грунты на глубину до 6 м экономично применять стержневые электроды диаметром 12–14 мм. При глубине до 10 м, а также при забивке коротких электродов в особо плотные грунты необходимы более прочные электроды диаметром от 16 до 20 мм.

    Чтобы забить электроды глубже, чем на 10–12 м, применяют механизмы ударно-вибрационного действия – вибраторы, с помощью которых электроды легко погрузить даже в промерзший грунт.

    Вибраторами можно погрузить электроды значительно глубже, чем при ввертывании и вдавливании, что особенно важно для грунтов с высоким удельным сопротивлением (порядка 1000 Ом) и глубоким уровнем грунтовых вод (более 9 м), например для сухих песков, в которых сопротивление электрода по мере заглубления очень резко снижается.

    Если при проектировании грунт не зондировали и его электрические характеристики неизвестны, во избежание лишней работы монтаж глубинных заземлителей рекомендуется проводить в следующей последовательности:

    1) подготовить отрезки электрода, их длину принять соответственно конструкции используемого механизма;

    2) забить нижний отрезок электрода;

    3) измерить сопротивление растеканию забитого отрезка;

    4) приварить следующий отрезок электрода;

    5) забить второй отрезок и снова выполнить измерение;

    6) продолжать работу до достижения нужной проводимости.

    Как и любой другой способ, ввертывание электродов имеет свои преимущества и недостатки, определяющие его применение в конкретных условиях. Несомненным преимуществом является сравнительная легкость освоения механизированных приспособлений (ручных электросверлильных машин, малых бензодвигателей), которые позволяют заглублять электроды лишь на сравнительно небольшую глубину, что в ряде случаев увеличивает число электродов и расход металла. Мощность этих приспособлений небольшая, и для облегчения ввертывания приходится применять наконечники на электродах, разрыхляющие грунт, что резко увеличивает электрическое сопротивление грунта на период, пока его структура не восстановится. Необходимость быстрого ввода в эксплуатацию вызывает увеличение числа погружаемых электродов для достижения нужной проводимости заземлителя и, как следствие, дополнительный расход металла.

    Но несмотря на это, способ ввертывания во многих случаях позволяет быстро и экономично смонтировать заземляющее устройство.

    Вертикальные глубинные заземлители обеспечивают хорошую проводимость за счет контакта с нижними слоями грунта, особенно если они обладают увеличенным сопротивлением. Горизонтальные заземлители незаменимы по причине отсутствия механизмов для монтажа вертикальных электродов в скальных, гравийных и других грунтах. Если же скальный грунт закрыт слоем земли, то выполнение горизонтального или «лучевого» заземлителя может оказаться менее трудоемким и сравнительно дешевым.

    Горизонтальные заземлители прокладывают и для соединения смонтированных вертикальных электродов в общий сложный заземлитель или контур заземления.

    Для молниезащиты часто применяют лучевые заземлители. Хорошую проводимость в летнее время может обеспечить горизонтальный заземлитель, проложенный в торфяном или другом хорошо проводящем талом верхнем слое земли. То же относится и к сезонным электроустановкам, работающим в летнее время.

    Конструктивно горизонтальные заземлители могут быть выполнены из круглой, полосовой или любой другой стали. Предпочтение следует отдавать круглой стали, которая при тех же массе и проводимости имеющей меньшую поверхность и большую толщину, вследствие чего обладает меньшей коррозийной уязвимостью. Кроме того, круглая сталь дешевле и ее легче монтировать. Поэтому для протяженных заземлителей, как и для вертикальных электродов, при устройстве которых не предъявляется специальных требований по термической устойчивости, по количеству уносимого металла и др., рекомендуется применять малоуглеродистую круглую сталь.

    Способ монтажа горизонтальных заземлителей выбирают в зависимости от объема работ, удаленности объектов строительства от баз механизации, характера грунта, наличия и возможности получения механизмов и других факторов.

    Если вблизи объектов имеются водоемы, на дне водоемов укладывают протяженные заземлители, а от них прокладывают соединительные кабельные или воздушные линии к объектам.

    В стесненных условиях, например при монтаже горизонтальных перемычек между 2?3 вертикальными электродами, для укладки коротких горизонтальных заземлителей траншею зачастую копают вручную.

    Виды электромонтажных, электроустановочных и электротехнических материалов

    Электромонтажные изделия

    Электромонтажными называются изделия, позволяющие произвести монтаж электропроводки. К ним относят: дюбеля, скобки, полоски и полоски-пряжки, электромонтажные трубки ХВТ из поливинилхлоридного пластиката, гильзы ГАО, колпачки изолирующие из полиэтилена, крюки для подвески светильников, изолятор ТФ-16 (телефонный фарфоровый), фарфоровые втулки, воронки, кабельные концевые наконечники (рис 12).


    Рис. 12. Электромонтажные изделия:

    а– скобки У641 и У642; б – полоски; в – пряжки; г – полоски-пряжки; з – электромонтажные трубки; е – гильзы ГАО; ж – изолирующие колпачки

    Дюбеля незаменимы при монтаже электропроводок. Предназначаются для крепления опорных конструкций, коробок, элементов открытых электропроводок и т. д. и подразделяются на стальные гвоздеобразные ручной забивки типа ДГР, пластмассовые и распорные, с волокнистым наполнителем.

    Дюбеля ручной забивки (ДГР) выпускают со стержнем диаметром 3,5 мм, длиной 25, 35 мм, а в последние годы появились дюбеля длиной 100 мм и более. Допустимая нагрузка на дюбеля составляет 100–800 Н (10?80 кгс). В основание дюбеля забивают молотком или при помощи оправки.

    Дюбеля типов У656-У678 представляют собой пластмассовую гильзу, в которой установлен болт или винт. Крепление дюбеля в гнезде осуществляется за счет гильзы при вкручивании в нее болта или винта.

    Скобки различных марок применяют для крепления плоских проводов и кабелей сечением до 6 мм2 при открытой и скрытой прокладке.

    К кирпичным или бетонным основаниям скобки прикрепляют дюбель-гвоздями диаметром 3,5 мм с применением оправки.

    Полоски и полоски-пряжки применяют для крепления кабелей и проводов к строительным основаниям при открытой прокладке. Под провода подкладывают изоляционные прокладки из электрокартона или аналогичного материала так, чтобы он выступал в обе стороны от полоски.

    Электромонтажные трубки ХВТ из поливинилхлоридного пластиката применяют для изоляции проводов и жил кабелей. Внутренний диаметр трубки указывается в обозначении и составляет 3, 5, 6, 8, 10, 12, 14, 16, 18, 20 или 22 мм, толщина стенки – от 0,4 до 1,15 мм.

    Гильзы ГАО применяют для соединения однопроволочных жил и проводов и кабелей сечением 2,5?10 мм2. Гильзы – это алюминиевые трубки, внутренняя поверхность которых может быть смазана в заводских условиях кварцевазелиновой пастой.

    Колпачки изолирующие из полиэтилена предназначены для изоляции мест соединений проводов сечением до 4 мм2 в ответвительных коробках электрических сетей. Места соединений, выполненных скруткой, сваркой или опрессовкой в гильзах, смазывают клеем или битумной массой для надежного закрепления на них колпачков и предохранения от коррозии, затем на них надевают изолирующие колпачки.

    Крюки для подвески светильников (рис 13) выбирают в зависимости от конструктивного исполнения плит перекрытий. В железобетонные перекрытия, имеющие пустоты, устанавливают так называемые «ломающиеся» крюки типов У623, У628: коромысло крюка вертикально устанавливают в отверстие, пробитое в плите перекрытия; под действием силы тяжести коромысло поворачивается и занимает в пустоте перекрытия горизонтальное положение, закрепляя крюк.

    В деревянные перекрытия вкручивают крюки с резьбой по дереву. В условиях дачного строительства при отсутствии крюков заводского изготовления используют самодельные.

    Размеры крюка для подвеса бытовых светильников: внешний диаметр полукольца – 35 мм, расстояние от перекрытия до начала изгиба – 12 мм, диаметр прутка при изготовлении крюка из круглой стали – 6 мм. Полукольцо крюка, изготовленного из прутка диаметром 4 мм, начинает разгибаться при нагрузке 500 Н (50 кг). На такой крюк можно подвешивать светильники массой не более 10 кг.


    Рис. 13. Крюки для подвески светильников:

    а– типов У623 и У628; б – типов У625 и У629; в – к деревянному перекрытию; г – проволочный

    Металлические крюки изолируют, надевая на них поливинилхлоридную трубку. Крюки, вкручиваемые в деревянные перекрытия, изолировать не надо.

    Крюк КН-16 (из стали) применяют при устройстве вводов в здание. На штыревом конце крюка имеется девять выступающих ершей или насечек высотой 0,7?1,2 мм, равномерно расположенных по окружности в три ряда и обращенных остриями вниз. При монтаже крюки вворачивают в опору всей нарезной частью плюс 10?15 мм. Отверстия выполняют на глубину 0,75 длины нарезной части.

    Изолятор ТФ-16 (телефонный фарфоровый) устанавливают на штырь крюка при помощи полиэтиленового колпачка. При отсутствии колпачков изолятор наворачивают на штыревую часть крюка, на которую по ходу резьбы наматывают ровным слоем паклю. Изолятор наворачивают до конца, а затем отворачивают на пол-оборота для предотвращения раскола изолятора при воздействии ветровых нагрузок.

    Фарфоровые втулки разных типоразмеров (ВТК-9, ВТК-11, ВТК-13, ВТК-16, ВТК-18, ВТК-20, ВТК-23, ВТК-30) предназначены для оконцевания изоляционных трубок при выходе из стен и перекрытий, а также для защиты проводов и кабелей от повреждений. Цифры, следующие за буквами в обозначении втулок, указывают внутренний диаметр втулки в мм.

    Воронки В-2, В-6, В-10, В-16, В-25, В-35 служат для выполнения вводов с наружной стороны проходов в сырые и особо сырые помещения, а также используются при обходе препятствий открытыми проводами и для вывода проводов наружу при скрытой прокладке. В деревянных стенах втулки и воронки плотно вставляют в отверстия, проделанные буравом.

    Кабельные концевые наконечники (рис. 14) предназначены для оконцевания медных многопроволочных жил сечением 1–2,5 мм2.


    Рис. 14. Наконечник кабельный кольцевой

    На жилах концевые наконечники закрепляются обжатием. Изоляционная лента предназначена для изолирования токопроводящих частей. Чаще всего применяют прорезиненную одностороннюю ленту шириной 10, 15 или 20 мм. Основой изоляционной ленты является пропитанная клейким составом хлопчатобумажная ткань.

    К электромонтажным изделиям относятся также ответвительные коробки, силовые ящики, квартирные щитки.

    Ответвительные коробки (рис. 15) предназначены для ответвления, протяжки и соединения проводов при открытой и скрытой прокладке и представляют собой металлические или пластмассовые корпуса, закрытые или металлическими пластмассовыми крышками. Некоторые коробки имеют утонения, выламываемые на монтаже для ввода проводов, или надрубы.

    Для скрытой проводки, выполняемой проводами АППВ и аналогичными, применяют коробки типов У197, У198, У419, У191. Для открытых проводок, выполняемых плоскими проводами и проводом АПРФ, используют коробки У191, У194, У419, а для проводок, выполненных кабелями АВВГ, АНРГ, – коробки КОР-73.


    Рис. 15. Ответвительная коробка:

    Коробки и закладные кольца для установки выключателей, переключателей и штепсельных розеток при скрытой электропроводке представляют собой металлический или пластмассовый корпус. Закладные кольца замоноличивают в стеновые панели на домостроительных комбинатах, но их можно устанавливать и при монтаже.

    Силовые ящики (рис. 16) служат вводными устройствами для защиты электроприемников и распределения электрической энергии, а также для оперативных отключений.


    Рис. 16. Силовой ящик:

    – корпус; 2 – рубильник; 3 – предохранители

    В строительстве часто применяют ящики ЯВП2-60 и ЯРВМ-6122. Можно применять и другие ящики аналогичной конструкции, например типа ЯРП11-302 или ЯБПВУ-1м.

    Выпускаются ящики для эксплуатации при температуре воздуха от -40 до +45 °C или от -10 до +40 °C.

    Ящики монтируют на стене с наружной стороны дома в вертикальном положении, рукоятка рубильника располагается обычно справа. Допускается отклонение ящика от рабочего положения до 5° в любую сторону.

    Обычно конструкция ящиков обеспечивает блокировку рубильника с крышкой таким образом, что при включенном рубильнике крышку невозможно открыть, а при открытой крышке рубильник невозможно включить без нарушения блокировки. Ящики допускают ввод и присоединение сверху или снизу бронированных и небронированных кабелей и проводов в трубах с алюминиевыми или медными жилами с резиновой или пластмассовой изоляцией с сечением жил до 50 мм2 на фазу при номинальном токе 100 А.

    При присоединении построек к электрической сети в цепочку (рис. 17) ящик соединяют следующим образом: к вводным зажимам рубильника присоединяют по два провода. Сечение проводника, присоединяемого от первого ящика к последующему, составляет не более половины сечения проводника, присоединенного к первому ящику со стороны сети.


    Рис. 17. Схема присоединения приусадебных построек в цепочку:

    1– распределительный ящик; 2 – кабель; 3 – провода к квартирному щитку

    У некоторых конструкций ящиков предусмотрено запирание рукоятки рубильника в положении «отключено» висячим замком.

    В домах частной постройки и в квартирах используются так называемые квартирные щитки.

    Квартирные щитки предназначены для распределения и учета электрической энергии, а также для защиты отходящих линий при перегрузках и коротких замыканиях.

    Щитки эксплуатируются при температуре окружающего воздуха от +1 до +40 °C, относительной влажности воздуха до 80 % при температуре 25 °C и при более низких температурах без конденсации влаги в окружающей среде, не содержащей газов, жидкостей и пыли в концентрациях, нарушающих работу щитков. Рабочее положение щитка – вертикальное, с отклонением не более 1°.

    На щитках устанавливают автоматические выключатели переднего присоединения типов АЕ 1000, АБ-25, ВАН с номинальным током расцепителей 16 и 25 А или однополюсные резьбовые предохранители, пакетный выключатель, используемый в качестве вводного аппарата, и счетчик.

    Некоторые щитки изготовляют с нулевой шиной, имеющей зажимы для присоединения медных или алюминиевых жил сечением, равным сечению фазных проводов. Однополюсные плавкие резьбовые предохранители состоят из основания с крышкой, крепежных деталей и плавких вставок.

    Сменные плавкие вставки заводского изготовления представляют собой заполненные песком фарфоровые или стеклянные трубки, на концы которых надеты металлические колпачки, соединенные между собой плавким мостиком (калиброванной проволокой).

    Номинальные токи плавких вставок исполнения I – 6 и 10 А; исполнения II – 6, 10, 16, 20, 25, 40 и 60 А.

    При прохождении через плавкие вставки тока, превышающего в 1,6–2 раза номинальный (в зависимости от исполнения), они плавятся в течение 1 ч, при прохождении токов КЗ срабатывают сразу же и прерывают электрическую цепь.

    При перегорании плавкой вставки ее следует заменить. Для этого плавкие вставки устанавливают в головку предохранителя (рис. 18). Головки исполнения II имеют индикаторы срабатывания.

    На фарфоровом основании предохранителя закреплена контактная пластина, один конец которой размещен в контрольной фарфоровой гильзе с отверстием в центре. Диаметр отверстия выполняют таким, что в него входит плавкая вставка только определенного диаметра (диаметр вставки определяется ее номинальным током): чем он больше, тем больше номинальный ток. В предохранителях на 6 А диаметр отверстия равен 7 мм, и в него можно установить плавкую вставку диаметром 6 мм. Установить в такой предохранитель плавкую вставку на номинальный ток 10 А, диаметр которой 8 мм, не удастся, так как при этом замкнуть электрическая цепь не позволит конструктивное исполнение контрольной гильзы, которое предотвращает возможные ошибки при эксплуатации и монтаже.

    Контрольные гильзы в предохранителях на номинальный ток 20 и 60 А не устанавливают. Контрольные гильзы и индикаторы срабатывания окрашивают в зависимости от номинального тока плавкой вставки. Так, для 10 А гильза синяя, для 15 и 40 А – зеленая и для 6 и 25 А не окрашивается.


    Рис. 18. Размещение плавких вставок в предохранителе:

    – головка предохранителя; – плавкая вставка; – контактная пластина; – контрольная фарфоровая гильза

    Защитными средствами энергосистемы дома служат предохранители и автоматические выключатели.

    Резьбовые предохранители серии ПАР-6,3 или ПАР-10 имеют ряд преимуществ перед плавкими предохранителями: они обеспечивают более совершенную защиту, не требуют замены, просты в управлении. Автоматические предохранители имеют термобиметаллические и электромагнитные расцепители, осуществляющие защиту электрических цепей от перегрузок и токов короткого замыкания. При прохождении тока, в 2 раза превышающего номинальный, предохранитель срабатывает в течение 2,5 мин. Электромагнитный элемент имеет отсечку (мгновенное отключение) при 7?10-кратном токе по отношению к номинальному.

    Автоматические выключатели (рис. 19) АБ-25 м и АЕ-1000 предназначены для защиты однофазных осветительных сетей от токов перегрузки и короткого замыкания, а также для включения и отключения этих цепей вручную.

    Автоматический выключатель АЕ-1031 состоит из основания, крышки, механизма свободного расцепления, расцепителя максимального тока (теплового, электромагнитного или комбинированного) и дугогасительного устройства, представляющего собой камеру с деионной решеткой из стальных пластин. Электромагнитный расцепитель максимального тока срабатывает только при коротком замыкании без выдержки времени. Электромагнитный расцепитель содержит сердечник, якорь и возвратную пружину. При коротком замыкании якорь притягивается к сердечнику и воздействует на отключающий элемент, вызывая быстрое срабатывание (отключение) выключателя. Тепловой расцепитель срабатывает с обратнозависимой от тока выдержкой времени при перегрузках и коротком замыкании.

    Автоматический выключатель АБ-25 м имеет тепловой расцепитель, биметаллический термоэлемент которого соединяется последовательно с коммутирующей контактной системой. При возникновении токов короткого замыкания или перегрузке термоэлемент изгибается, освобождая при этом рычаг механизма отключения; выключатель срабатывает, контакты размыкаются. Номинальные токи расцепителей устанавливаются на заводе-изготовителе и в процессе эксплуатации не регулируются. Изменять установки расцепителей нельзя.

    При перегрузке или токах короткого замыкания, превышающих установку тока срабатывания, контактная система отключается автоматически, причем вне зависимости от того, будет или не будет удерживаться рукоятка управления вручную. Иными словами, механизм свободного расцепления выключателей обеспечивает мгновенное замыкание или размыкание контактной системы при автоматическом или ручном управлении.


    Рис. 19. Выключатель автоматический:

    1 – корпус; 2 – указатель срабатывания; 3 – рукоятка управления.

    Позиции рукоятки управления: I – включен; II – выключатель отключился автоматически; III – отключение вручную; IV – взвод для автоматическою срабатывания

    На автоматическое отключение выключателей указывает рукоятка управления, которая устанавливается в соответствующее положение. Для включения выключателя после срабатывания рукоятку необходимо перевести в положение взвода для автоматического срабатывания, а затем перевести в положение «включен».

    Для защиты от перенапряжения (через предохранители и автоматические выключатели) и учета потребляемой электроэнергии используют счетчики. Они бывают одно– и трехфазными.

    Устанавливают счетчик в соответствии с требованиями ПУЭ. В месте крепления кожуха счетчика должна быть пломба с клеймом, указывающим срок его проверки.

    При установке трехфазных счетчиков давность пломбы должна быть не более 12 месяцев, однофазных – не более 2 лет. Внешний вид счетчиков должен свидетельствовать о правильности его хранения. Крышку колодки для подключения проводов пломбирует служба владельца сетей при допуске счетчика к эксплуатации или при его замене. Ответственность за сохранность и целостность счетчика и пломб на нем несет потребитель. Владелец сетей обеспечивает плановую замену счетчиков, принятых на обслуживание, в сроки, установленные Госстандартом.

    При нарушении проводки к счетчику и его повреждении по вине потребителя ремонт, замену и проверку аппарата оплачивает потребитель. Кроме того, энергоснабжающая организация имеет право требовать приобретения нового электросчетчика взамен поврежденного.

    Для нормальной работы счетчика нужно соблюдать следующие требования:

    ¦ Счетчик нужно расположить в сухом помещении с температурой в зимнее время не ниже 0 °C. Загромождать подход к счетчику нельзя.

    ¦ Высота от пола до места подключения проводов к счетчику 0,8–1,7 м.

    ¦ Не допускается размещать на счетчике какие-либо предметы. Как правило, место для счетчика выбирают вблизи входной двери на стене, имеющей достаточно жесткую конструкцию.

    ¦ Счетчик следует устанавливать на специальном щитке вместе с необходимыми коммутационными и защитными аппаратами.

    ¦ Счетчики допускается крепить на деревянных, пластмассовых или металлических щитках, при этом аппараты защиты линий, отходящих от него, можно монтировать отдельно, но не далее 10 м по длине проводки.

    Для безопасной установки или замены счетчика нужно предусмотреть возможность отключения питающих проводов. Расстояние от счетчика до отключающего его коммутационного или защитного аппарата не должно превышать 10 м. Обычно этому требованию отвечает вводное устройство, но лучше использовать пакетный выключатель на щитке, общем со счетчиком.

    При однофазном ответвлении необходим счетчик однофазного тока на 220 В и номинальную силу тока 5 или 10 А.

    Однофазный счетчик предназначен для непосредственного учета потребляемой энергии в однофазных цепях переменного тока частотой 50 Гц и рассчитан на работу при номинальном напряжении 127 или 220 В. Номинальные значения напряжения (127 или 220 В), токов (5, 10 или 20 А), перегрузочная способность, постоянная счетчика указаны на его щитке.

    На щитке счетчика указывается также наибольшая допустимая сила тока, которая в 3-3,5 раза больше номинальной, например для счетчика на силу тока 5 А наибольшая допустимая сила тока – 15-17 А, для счетчика на 10 А – 30-34 А.

    При трехфазном ответвлении применяют трехфазный счетчик для четырехпроводной сети напряжением 380/220 В на 5 или 10 А. При этом допускается использовать три однофазных счетчика на 220 В. Проводку от вводного устройства к щитку со счетчиком выполняют кабелем или изолированными проводами в металлической трубе без каких-либо сращиваний, паек и других нарушений цельности провода. Сечение жил принимают в зависимости от мощности токоприемников, но не менее 4 мм2 для алюминиевых проводов и 2,5 мм2 для медных.


    Рис. 20. Трехфазный учетно-распределительный щиток:

    1– трехполюсный выключатель; 2 – трехфазный счетчик для четырехпроводной сети; 3 – кожух; 4 – приборная панель; 5 – отходящие кабели; 6 – автоматический выключатель трехфазной группы; 7 – планка с зажимами для нулевых проводов; 8 – резьбовые предохранители однофазных групп; 9 – питающий кабель

    Если владельцем электрической сети не оговорена предельно допустимая сила тока, то защита во вводном устройстве или на ответвлении должна отключать ток, длительно превышающий 25 А, т. е. номинальный ток плавкой вставки или ток установки автоматического выключателя должен быть 20 или 25 А.

    При монтаже электропроводки, подключаемой к счетчику, необходимо оставлять концы проводов длиной не менее 120 мм. Изоляция или оболочка нулевого провода на длине 100 мм перед счетчиком должна иметь отличительную окраску.

    В зависимости от расположения помещений в доме проводку от вводного устройства к счетчику можно вести как по наружным стенам, так и внутри здания. Проход трубы через стену уплотняют битумом или цементно-алебастровым раствором. Для защиты провода (кабеля) в месте его прохода через стену применяют отрезок металлической или пластмассовой трубы. На концы трубы с наружной стороны надевают воронку, с внутренней – втулку. Защиту от проникновения влаги обеспечивают битумной заливкой.

    Учетно-распределительные щитки крепятся к стене или устанавливаются в нише (в каменных постройках). Однофазные щитки выпускают с выключателем и без него, на две и на три отходящие группы, с резьбовыми предохранителями (пробками) и автоматическими выключателями.

    Широко распространенные однофазные щитки прежних выпусков с аппаратами защиты в обоих отходящих проводах, применять в электропроводке опасно, а в условиях приусадебного хозяйства недопустимо.

    Трехфазные учетно-распределительные щитки (рис. 20) выпускают с выключателями со стороны ввода, а на отходящих линиях могут быть плавкие предохранители либо автоматы.

    Электроустановочные устройства

    Электроустановочными устройствами называются выключатели и переключатели (кроме пакетных), штепсельные розетки, патроны, предохранители и колодки с зажимами.

    Схемы соединения и включения в сеть выключателей и переключателей представлены на рис. 21.

    Контактные зажимы для присоединения проводов к электроустановочным устройствам, эксплуатируемым в стационарных установках, выполняют так, что к ним можно подсоединять как медные, так и алюминиевые жилы проводов. Зажимы обеспечивают постоянство контактного нажатия и предотвращают выдавливание жилы из-под зажима.


    Рис. 21. Схемы соединения и включения в сеть выключателей и переключателей:

    а– выключатель однополюсный; б – выключатель двухполюсный; в – выключатель сдвоенный; е – переключатель; д – выключатель для управления с двух мест

    Различают зажимы винтовые и штыревые. Винтовые имеют контактный винт с цилиндрической головкой, пружинящее устройство и устройство, предотвращающее выдавливание жилы (предохранительную шайбу). Штыревые зажимы состоят из шпильки с резьбой, ограничительной шайбы, двух обыкновенных шайб и трех гаек.

    К винтовым и штыревым зажимам присоединяют однопроволочные и многопроволочные жилы.

    По способу установки выключатели и переключатели разделяют на изделия для открытой, скрытой и полускрытой установки, подвесные, проходные, встраиваемые в прибор и подпотолочные.

    По роду привода – на одно– и двухклавишные, перекидные, поворотные, ползунковые, одно– и двухкнопочные и со шнурком.

    По способу защиты от влияния внешней среды – на защищенные и брызгозащищенные.

    Одно– и двухклавишные брызгозащищенные выключатели и переключатели открытой установки эксплуатируют в сухих и влажных помещениях, остальные выключатели и переключатели – только в сухих.

    К основанию одноклавишного выключателя для скрытой установки (рис. 22) винтами прикреплены монтажная скоба и распорные лапки, предназначенные для закрепления основания в монтажной коробке или нише. Отверстия в распорных лапках выполнены продолговатыми, и в зависимости от того, насколько ввинчены винты лапок, расстояние между их концами изменяется в пределах 10 мм. На основании установлены также зажимы для проводов, один из которых соединен с неподвижным контактом, а второй – с подвижным, взаимодействующим с клавишей выключателя, размещенной на оси. Крышка выключателя крепится к основанию винтами.


    Рис. 22. Выключатель с клавишным приводом для скрытой установки:

    а– принцип действия; б – общий вид; в?д – устройство; 1 – клавиша; 2 и 3 – подвижный и неподвижный контакты; 4 – пружина; 5 – толкатель; 6 —рычажок; 7, 9, 14 – винты; 3 – крышка; 10, 11 – зажимы для проводов; 12 – скоба; 13 – распорные лапки; O1 и О– оси

    Выключатели для открытой установки не имеют монтажной скобы и распорных лапок. Для их крепления в основании выключателя есть отверстия.

    Клавиши выключателей могут быть покрыты люминофором, благодаря чему они хорошо видны в темноте.

    Выключатели, совмещенные со светорегуляторами (регуляторами тока) – бесконтактными приборами, дают возможность плавно регулировать освещенность лампами мощностью 60-100 Вт от нескольких процентов до практически полной с минимальными потерями мощности.

    Типы выключателей, совмещенные со светорегуляторами: 1 – для регулирования освещенности рукоятку нужно вращать, а для включения-отключения – нажимать (рис. 23 а); 2 – сенсорный (чувствительный) привод (рис. 23 б). В корпусе 2 этого регулятора собрана электронная схема, которая срабатывает при прикосновении к металлической пластине – при этом лампа включается. При следующем прикосновении электронная схема возвращается в исходное положение, и лампа гаснет. Освещенность регулируют вращением обоймы 3.


    Рис. 23. Выключатели, совмещенные со светорегуляторами (регуляторами тока):

    а, б– типы выключателей; 1 – регулировочная рукоятка; 2 – корпус; 3 – регулировочная обойма; 4 – металлическая пластина; 5 – распорные лапки

    Выключатель-светорегулятор устанавливают в коробку для скрытой проводки. Для его крепления в коробке выключатель имеет распорные лапки.

    Штепсельные розетки для стационарной скрытой (рис. 24) и открытой установки могут быть одноместными и двухместными; защищенными, брызгозащищенными, герметическими, пыленепроницаемыми; с защитным (заземляющим или зануляющим) контактом (рис. 25) или без него (в зависимости от того, требует ли зануления (заземления) корпус присоединяемого прибора).


    Рис. 24. Штепсельная розетка для скрытой установки:

    1 – декоративная крышка; 2 – винт крепления крышки; 3 – отверстия; 4 – направляющие выступы; 5 – корпус; 6 – монтажная скоба; 7 – монтажная коробка; 8 – распорные лапки; 9 – винты; 10 – контактные узлы; 11 – отверстия корпуса; 12 – сквозное отверстие для винта 2; 13 – контактный винт; 14 – скоба; 15 – пластина; 16 – упор; 17 – пружина, препятствующая выдавливанию провода; 18 – провод; 19 – винт; 20 – шайба


    Рис. 25. Штепсельная розетка с защитным (заземляющим, зануляющим) контактом:

    1 – отверстия для штифтов вилки; 2 – отверстия для защитного штифта; 3 – гнезда штифтов питающих проводов; 4 – гнездо заземляющего штифта

    Переносные штепсельные розетки применяются в удлинителях, разветвителях, а также для присоединения бытовых приборов.

    Штепсельная розетка для скрытой установки крепится распорными лапками. Конструктивные особенности: достаточное нажатие на штифты вилки обеспечивается пружиной, один конец которой упирается в корпус, а другой – в упор; узел присоединения проводов предотвращает их выдавливание, а постоянство нажатия поддерживает пружинная шайба.

    Штепсельная розетка для открытой установки отличается от розетки для скрытой установки узлом крепления и формой крышки.

    Штепсельные розетки с зануляющим контактом предназначены для питания электроплит и бытовых электроприборов, требующих зануления (бытовых кондиционеров и т. п.). Два отверстия, выполненные в крышке розетки, служат для рабочих штифтов вилки, к которым присоединены питающие провода, а одно отверстие – для защитного (зануляющего) штифта. Защитный штифт длиннее рабочих, благодаря чему при введении вилки сначало зануляется корпус прибора, а затем только происходит его включение. При выдвижении вилки сначала отключается прибор, и только после этого снимается зануление корпуса.

    Электроустановочные блоки выключателей с розеткой получили большое распространение (рис. 26) благодаря удобству в эксплуатации.


    Рис. 26. Схема присоединения блока выключателя с розеткой:

    – контактные зажимы розетки; 6 – контактные зажимы выключателей

    Конструктивно блоки выключателей с розеткой представляют собой металлическую или пластмассовую коробку, в которой смонтированы два или три выключателя и штепсельная розетка; электроустановочные блоки часто устанавливают в прихожей или коридоре, используют для управления освещением ванной и туалета. Габариты коробки блока БВР-2 (БВР-3), встраиваемой в стену, – 81х147х28 мм, коробки блока БСУЗ – 190х88х44 мм.

    Корпус резьбового патрона обычно выполняют из керамики или пластмассы (карболита). В корпусе размещены резьбовая гильза и вкладыш. На вкладыше закреплены боковые и центральный контакты. К гильзе, если она находится под напряжением, нельзя прикоснуться, благодаря чему патроны безопасны. Выпускаются патроны подвесные, потолочные, для установки на стене.

    Электротехнические материалы

    Подключение для получения электроэнергии невозможно без применения различных электротехнических материалов и изделий – проводов, кабелей, электроизоляционных материалов, установочных и крепежных изделий, мастик и лаков, припоев и т. д.

    Провода и кабели служат для передачи электрической энергии, а также для соединения различных элементов электроустановки.

    Провода

    Проводом называют металлический проводник электрического тока, состоящий из одной или нескольких токопроводящих жил. Токопроводящая жила состоит из одной (однопроволочная) или нескольких проволок (многопроволочная), скрученных вместе. Провода с многопроволочными токопроводящими жилами обладают большей гибкостью, чем провода с однопроволочными жилами.

    Жилы проводов применяемые в электроустановках изготавливают из алюминия и меди. По соображениям экономии применяют преимущественно провода с алюминиевыми жилами.

    Стандартные сечения токопроводящих медных жил проводов: 0,5; 1; 1,5; 2,5; 4; 6; 10; 16; 25; 35; 50; 70; 95; 120; 150; 185; 240; 300; 400; 500; 800 мм2. Алюминиевые жилы проводов изготавливают по этой же шкале сечений начиная с 2,5 мм2.

    Медные жилы сечением до 10 мм2 и алюминиевые до 25 мм2 бывают однопроволочными и многопроволочными, жилы больших сечений – только многопроволочными.


    Рис. 27. Конструкции проводов:

    а– ПВ, АПВ; б – ППВС, АППВС, ПППС, АПППС; в – ППВ, АППВ, ППП, АППП, АППР; г – ПР, АПР; д – ПРД, ПРВД; е – ПУНП; ж – ПРФ, ПРФл, АПРФ; 1 – токопроводящая жила; 2 – изоляция жилы; 3 – разделительное основание; 4 – оплетка из хлопчатобумажной ткани; 5 – оплетка для ПРД из хлопчатобумажной пряжи, для ПРВД из ПВХ пластиката; 6 – оболочка из ПВХ – пластиката; 7 – обмотка хлопчатобумажной пряжей; 8 – скрутка жил и обмотка бумажной пряжей; 9 – металлическая оболочка с фальцованным швом из сплава АМЦ или латуни

    Провода бывают голые (без изоляции) и изолированные. У изолированного провода токопроводящая жила заключена в оболочку из резины, поливинилхлорида или винипласта. Для предохранения от механических повреждений и воздействий внешней среды изоляция некоторых марок проводов покрыта хлопчатобумажной оплеткой, пропитанной противогнилостным составом. Изоляция проводов, проложенных на вибрирующих механизмах или в местах, где есть риск повреждения, защищается дополнительно оплеткой из стальной оцинкованной проволоки.

    Марки и характеристики некоторых проводов:

    А – голый, алюминиевый, многопроволочный, диапазон сечений жил, мм – 16-625;

    АС – голый, алюминиевый, многопроволочный, со стальным сердечником из оцинкованной проволоки, 16-400;

    АСУ – то же, 120?400;

    М – провод голый, медный, сечением 4,6 и 10 мм2, однопроволочный; 16 мми выше, многопроволочный – 4-400;

    ПРГ – провод с медной гибкой жилой и резиновой изоляцией, в оплетке из пряжи х/б, 0,75-400;

    ДПРГ – провод гибкий, двужильный, с резиновой изоляцией в общей оплетке из хлопчатобумажной ткани, 0,5-10.

    ПРФ, АПРФ – ПРФ медный и АПРФ алюминиевый с одной, двумя или тремя изолированными резиной жилами, обмотанными прорезиненной тканью и покрытыми металлической оболочкой, 1–4;

    ПРШП – медный, с резиновой изоляцией, обмотанный прорезиненной тканью, с количеством жил 1–3, 4-10, 5-30 сечения соответственно 1-95, 1-10, 1–2,5;

    ПРТО – медный, с резиновой изоляцией, с пропитанной оплеткой из пряжи х/б, 1-120;

    АПРТО – то же, но алюминиевый, 2,5-400;

    ПВ – провод с одной медной жилой, с поливинилхлоридной изоляцией, 0,75–95;

    ППВ – провод плоский, медный, негибкий, из 2?3 параллельных жил, изолированных и разделенных поливинилхлоридным пластикатом, 0,75-2,5;

    ППГВ – то же, с медными жилами, гибкий, 0,75-2,5;

    АППВ – то же, с алюминиевыми жилами, 2,5–6;

    АПВ – алюминиевый с поливинилхлоридной изоляцией, 2,5-120.

    Применение и способы прокладки голых и изолированных проводов:

    провода марок М, А, АС, АСУ применяют для прокладки воздушных линий напряжением до 1000 В и выше; способ прокладки – на изоляторах, укрепленных на опорах;

    ПР, АПР – осветительные и силовые сети внутри помещений и вне зданий, в пожароопасных помещениях и во вторичных цепях – в изоляционных трубках, на изоляторах, по бетонным и металлическим поверхностям с прокладкой под провода изолирующих материалов;

    ПРГ – присоединение электрических машин, аппаратов и приборов внутри и вне зданий, прокладка по станкам – в металлических рукавах;

    ПВ, АПВ – осветительные и силовые сети внутри помещений (сухих, сырых, особо сырых, с парами минеральных кислот и щелочей) при температуре окружающей среды не выше +40 °C, осветительные щиты, пусковые ящики, закрытые шкафы для вторичных цепей – в трубках, на изоляторах, по металлическим и бетонным поверхностям с прокладкой под проводами изолирующих материалов;

    ПГВ – осветительные и силовые сети, вторичные цепи, проводки по станкам и механизмам при наличии масел и эмульсий – в трубках и металлических рукавах;

    ПРТО, АПРТО – осветительные и силовые сети во взрывобезопасных помещениях по вибрирующим поверхностям машин, агрегатов и кранов и в случаях, когда вскрытие трубопроводов представляет большие трудности, а также во вторичных цепях – в стальных трубках и металлических рукавах;

    ПРП, ПРШП – осветительные и силовые сети, вторичные цепи, электропроводки станков и механизмов при наличии механических воздействий на провод и отсутствии воздействия на провод масел и эмульсий – открыто с закреплением скобами;

    ПРФ, АПРФ – осветительные и силовые сети в сухих помещениях при наличии угрозы легких механических воздействий на провод, а также в тех случаях, когда открытая проводка должна быть выполнена по архитектурным соображениям незаметной – открыто с закреплением скобами;

    АР, АРД – зарядка осветительных арматур в сухих помещениях при напряжении до 220 В между жилами в том случае, если от проводов не требуется гибкости – внутри и поверх осветительных арматур;

    ДПРГ – зарядка осветительных арматур вне зданий и в сырых помещениях при напряжении до 220 В в том случае, если провода должны обладать гибкостью – внутри осветительных арматур;

    ППВ, АППВ – осветительные проводки внутри сухих и сырых помещений по стенам и потолкам в сетях с номинальным напряжением до 500 В – открыто с закреплением гвоздями или скобами;

    АППВС – проводки в сухих и сырых помещениях в сетях напряжением до 660 В – скрытая прокладка под штукатуркой.

    Определение сечения жил проводов

    Для точного определения сечения жил проводов, выбора выключателей, розеток, аппаратов защиты и учета электроэнергии необходимо знать протекающие по ним токи, величина которых зависит от схемы проводки и мощности потребителей.

    В качестве примера расчета токов воспользуемся расчетной электрической схемой (рис. 28).


    Рис. 28. Расчетная электрическая схема жилого дома

    Токи потребителей электроэнергии можно взять из паспортов и инструкций. Если этих данных нет, их можно вычислить, разделив мощность электрического прибора в ваттах на номинальное напряжение питания (обычно 220 В). При определении тока однофазного электродвигателя полученную величину следует умножить на 2, чтобы учесть коэффициент полезного действия и реальные токи, потребляемые из сети.

    Расчет ведут против потока энергии – от дальнего потребителя к щитку (в нашем случае расчет надо вести от настенный светильник к щитку). По проводам розетки Х51 до ответвления Х52 протекает только ток лампы настенного светильника, равный 0,1 А. Далее к нему добавляются токи телевизора (1 А), люстры (0,81 А). Значит, по проводам, введенным в комнату, протекает суммарный ток 1,91 А. Если вести расчет дальше, выяснится, что наибольшей нагрузкой в линии является электроплита с током 7,2 А, а по проводам ответвления к розеткам Х53 и Х54 течет суммарный ток плиты и холодильника 9,2 А. Наиболее нагружены провода на участке от места ответвления к розеткам Х53 и Х54 до щитка. По ним и по плавкой вставке предохранителя FU1течет суммарный ток всех нагрузок линии, равный примерно 12 А.

    Расчет второй линии дает величину тока, протекающего по проводам ее головного участка и плавкой вставке предохранителя FU2 (6, 45 А). А через счетчик проходит суммарный ток обеих линий – около 19 А.

    Токи в фазном и нулевом проводах по величине одинаковы. Направления токов на участках проводки, показанные около фазных проводов, взяты произвольно.

    При составлении схемы учитывалось следующее.

    Электрические нагрузки значительной мощности размещены поближе к вводному щитку, чтобы провода к их розеткам не имели соединений и были максимально короткими. При значительном удалении мощной нагрузки от щитка ее ток вызовет падение напряжения в протяженных проводах линии. Напряжение на других потребителях будет меняться при включении и выключении мощной нагрузки, что проявится в мигании ламп освещения, изменении яркости экрана телевизора и т. д. А при короткой линии к мощному потребителю, выполненной проводами с большим сечением жил, такие эффекты будут минимальными.

    Из токов двух потребителей, подключаемых к розетке Х55 – стиральная машина и утюг, – в расчет взят, создающий большие нагрузки для проводки.

    Корпуса большинства электроплит, жарочных шкафов должны быть занулены. Для их подключения нужна розетка с защитным зануляющим контактом, которую устанавливают в кухне.

    Подсчет токов потребителей показывает, что через предохранители FU1 и FU2 потекут токи 11, 76 и 6,45 А. Эти показатели важны при выборе номинальных токов плавких вставок предохранителей.

    Надо иметь в виду, что реальные токи через предохранители и счетчик будут меньше, так как в доме редко включаются все потребители одновременно, однако выбор проводов, аппаратов защиты и учета электроэнергии надо вести применительно к такому случаю.

    А теперь стоит рассмотреть выбор сечения жил проводов.

    Провода проводки при протекании по ним тока имеют температуру, большую температуры окружающей среды. Она не действует отрицательно на металл проводов, но разрушает изоляцию на них, которая при нагреве стареет, становится хрупкой, трескается и осыпается.

    На нагрев жил проводов влияют способ прокладки проводов, их число, размещение рядом, материал изоляции. Эти факторы должны учитываться при выборе сечения жил, которое позволило бы обеспечить питание потребителей без перегрева проводов.

    Из двух величин сечения жил проводов, выбранных по условиям нагрева длительно протекающим током и механической прочности, для монтажа выбирается наибольшая.

    П р и м е р в ы б о р а с е ч е н и я ж и л п р о в о д о в. Исходные данные (токи на участках проводки по нашей расчетной схеме): провод – АПРФ с 2 или 3 алюминиевыми жилами в резиновой изоляции в фальцованной оболочке из алюминия; способ прокладки – по поверхности стен и потолков.

    Выбор по условиям нагрева. Сечение жил проводов ввода от изолятора на наружной стороне стены дома до счетчика – 2,5 мм2 (длительно допустимый ток – 21 А, расчетный – 18, 21 А). Сечение жил проводов от щитка до розеток Х53, Х54 – 2,5 мм(длительно допустимый ток – 21 А, расчетный 11,76 А). Провод АПРФ выпускается с жилами не менее 2,5 мм2, поэтому он применим и на всех других участках, где токи меньше, чем токи в головных участках первой линии.

    Выбор по условию механической прочности. Наименьшее допустимое сечение алюминиевых жил защищенных проводов, присоединяемых к винтовым зажимам, – 2 мм2, минимальное допустимое сечение алюминиевых жил проводов ввода – 4 мм2.

    Сечение жил проводов ввода в здание выбирается по условию механической прочности – 4 мм2. Сечение жил проводов от щитка до розеток Х53, Х54 – 4 мм2. Это решение выглядит нерациональным, так как провода с сечением жил 2,5 мм2 допускают длительное протекание тока до 21 А без перегрева, а расчетный ток не превышает 12 А. Но раз придется приобретать провод сечением 4 мм2 для ввода в дом, то есть смысл и самый нагруженный участок проводки от щитка до розетки электроплитки выполнить проводами большего сечения, что снизит их нагрев и уменьшит колебания напряжения в сети. Для всех остальных участков проводки можно использовать провод с сечением жил 2,5 мм2.

    Кабели

    Кабелем называют одну или несколько изолированных и скрученных между собой жил, заключенных в герметичную оболочку, поверх которой могут быть наложены различные защитные покровы.

    По назначению кабели подразделяют на силовые и контрольные.

    Силовые предназначены для передачи и распределения электрической энергии к различным токоприемникам и РУ, контрольные – для присоединения к электрическим приборам, аппаратам и сборкам зажимов (в сетях управления, сигнализации и автоматизации).

    По виду изоляции и оболочки кабели подразделяют на следующие группы:

    1) с пропитанной бумажной изоляцией в металлической оболочке;

    2) с бумажной изоляцией, пропитанной нестекающим составом, в металлической оболочке;

    3) с пластмассовой изоляцией в пластмассовой или металлической оболочке;

    4) с резиновой изоляцией в пластмассовой, резиновой или металлической оболочке.

    В каждой группе кабели подразделяют по номинальному напряжению, сечению, числу и материалу жил и типу защитного покрова.

    Кабели изготовляют в соответствии с действующими государственными (ГОСТ) и отраслевыми стандартами (ОСТ) и техническими условиями (ТУ) на номинальное напряжение 0,66; 1; 3; 6; 10; 20 и 35 кВ и сечениями токопроводящих жил 1; 1,5; 2,5; 4; 6; 10; 16; 25; 35; 50; 70; 95; 120; 150; 185; 240; 300; 400; 500; 625; 800 и 1000 мм2. (Кабели высокого напряжения на 110 кВ будут рассмотрены ниже.)

    Токопроводящие жилы кабелей изготовляют из медной проволоки марок ММ (мягкая) и МТ (твердая) и алюминиевой марок AM (мягкая), АПТ (полутвердая), AT (твердая) и АТП (повышенной твердости). Проволоки скручивают в стренгу (часть гибкой многопроволочной жилы, скрученной из нескольких проволок) или в жилу. При правильной скрутке проволока в жиле, в стренге, а также стренги в жиле должны прилегать друг к другу, при этом не должно быть перекрещиваний проволок или стренг, расположенных в одном повиве.

    В зависимости от гибкости жилы кабелей делят на шесть классов.

    Для неподвижной прокладки кабелей применяют жилы I, II и III классов, для подвижной – более гибкие жилы – IV, V и VI классов.

    Для силовых кабелей стационарной прокладки изготовляют жилы круглой, фасонной или комбинированной формы.

    Применение секторных и сегментных жил вместо круглых позволяет уменьшать диаметр кабеля на 20-25 % и соответственно сокращать расход других материалов (на изоляцию, оболочку и защитные покровы).

    В зависимости от условий прокладки кабелей применяют алюминиевые или медные жилы.

    Медные однопроволочные жилы изготовляют круглыми для сечений 1?50 мм2 и фасонными для сечений 25-50 мм2; многопроволочные жилы – круглыми для сечений 16-1000 мм2 и фасонными для сечений 25-300 мм2.

    Алюминиевые однопроволочные жилы изготовляют круглыми для сечений 2,5-240 мм2, фасонными для сечений 25?240 мм2, многопроволочные жилы – круглыми для сечений 70-1000 мм2, фасонными для сечений 70-240 мм2.

    Применение однопроволочных алюминиевых жил сечением до 240 мм2 уменьшает стоимость кабелей (исключается скручивание отдельных проволок), но увеличивает их общую жесткость, что создает определенные трудности при прокладке.

    В обозначение кабелей с однопроволочными жилами после цифры, указывающей сечение, добавляют буквы «ож».

    Для изготовления токопроводящих жил применяют в основном алюминий. Сопротивление алюминиевого провода при одинаковом сечении в 1,65 раза больше медного, поэтому для передачи по кабелю одинаковой мощности при одном и том же напряжении сечение токопроводящей алюминиевой жилы следует брать больше медной. Кроме того, у алюминиевых токопроводящих жил более низкий предел текучести и большая теплоемкость по сравнению с медными.

    Изоляция кабелей

    Изоляция кабеля должна иметь электрическую прочность, исключающую возможность электрического пробоя при напряжении, на которое рассчитан кабель. Для изолирования жил кабелей между собой и от наружных металлических оболочек применяют бумажную, пластмассовую и резиновую изоляцию.

    Бумажная пропитанная изоляция жил кабелей имеет хорошие электрические характеристики, продолжительный срок службы, сравнительно высокую допустимую температуру и невысокую стоимость, поэтому находит наибольшее применение. К недостаткам следует отнести гигроскопичность, которая обусловливает необходимость тщательного изготовления и полной герметичности оболочек и муфт кабелей.

    Из многослойной упрочненной кабельной бумаги на основе сульфатной целлюлозы марки КМП-120 изготовляют изоляцию для силовых кабелей напряжением до 35 кВ. Можно изготовлять изоляцию из двухслойной бумаги марок К-080, К-120, К-170 или многослойной – КМ-120, КМ-140 и КМ-170. Толщина бумаги соответственно составляет 80, 120, 140 и 170 мкм.

    Жилы обматывают бумажными непропитанными лентами. Наиболее распространена обмотка с зазором, которая позволяет в некоторых пределах изгибать кабель без опасности повреждения бумажной изоляции. Во избежание ухудшения электрических характеристик изоляции зазоры между витками соседних лент, расположенных сверху (по вертикали), не должны совпадать. При наложении большого количества лент избежать совпадений зазоров не удается, поэтому число совпадений нормируют. Допускается не более трех совпадений лент бумаги и изоляции жила – жила или жила – оболочка (экран) в кабелях напряжением 6 кВ, не более четырех для кабелей 10 кВ, не более шести для кабелей 35 кВ.

    Бумажная изоляция должна накладываться плотным, без складок и морщин, наличие которых приводит к образованию пустот, воздушных включений, снижающих надежность кабелей.

    Толщина изоляционного слоя на силовые кабели нормируется ГОСТом и зависит от номинального напряжения и сечения жил кабеля. Для увеличения электрической прочности на поясную изоляцию кабелей напряжением 6 и 10 кВ, на жилы и поверх изоляции кабелей напряжением 20 и 35 кВ накладывают экран из электропроводящей бумаги.

    Цифровое обозначение или отличительную расцветку имеют в многожильных кабелях верхние ленты изоляции жил.

    При цифровом обозначении на верхнюю ленту первой жилы наносят цифру 1, второй – 2, третьей – 3, четвертой – 4. При отличительной расцветке номеру 1 соответствует белый или желтый, номеру 2 – синий или зеленый, номеру 3 – красный или малиновый, номеру 4 – коричневый или черный цвета.

    Изолированные жилы многожильных кабелей скручивают, заполняя промежутки между ними изоляционными материалами до получения круглой формы. На скрученные изолированные жилы накладывают поясную изоляцию бумажными лентами определенной толщины.

    Бумажную изоляцию кабелей вначале сушат, затем пропитывают маслоканифольными составами: МП-1 для кабелей напряжением 1?10 кВ и МП-2 – 20?35 кВ. Пропиткой достигается увеличение электрической прочности бумажной изоляции.

    Пластмассовую изоляцию применяют для силовых кабелей. Ее изготовляют из полиэтилена или поливинилхлорида (ПВХ).

    Хорошими механическими свойствами в широком интервале температур, стойкостью к действию кислот, щелочей, влаги и высокими электроизоляционными характеристиками обладает полиэтилен. В зависимости от способа получения полиэтилена различают полиэтилен низкой и высокой плотности. Полиэтилен высокой плотности имеет большие по сравнению с полиэтиленом низкой плотности температуру плавления и механическую прочность. Полиэтилен низкой плотности размягчается при температуре около 105 °C, высокой плотности – 140 °C. Введение в полиэтилен органических перекисей и последующая вулканизация значительно повышают его температуру плавления и стойкость к растрескиванию. Вулканизирующийся полиэтилен незначительно деформируется при 150 °C. Для получения самозатухающего полиэтилена вводят специальные добавки. Для электропроводящих экранов кабелей с полиэтиленовой изоляцией в полиэтилен добавляют полиизобутилен, ацетиленовую сажу и стеариновую кислоту.

    Твердый продукт полимеризации – поливинилхлорид – не распространяет горения. Для повышения эластичности и морозостойкости ПВХ в него добавляют пластификаторы – каолин, тальк, карбонат кальция, для получения цветного ПВХ вводят окрашивающие добавки.

    ПВХ стареет под воздействием температуры, солнечной радиации и т. п. за счет улетучивания пластификатора (происходит снижение эластичности и холодостойкости).

    Резиновая изоляция состоит из смеси каучука (натурального или синтетического), наполнителя, мягчителя, ускорителя вулканизации, противостарителя, красителя и др. Для изоляции кабелей применяют резину РТИ-1, имеющую в составе 35 % каучука.

    Плюсы резиновой изоляции – гибкость и практически полная негигроскопичность. Недостатки – более высокая стоимость и низкая рабочая температура жилы (65 °C) по сравнению с другими видами изоляции, что снижает допустимую нагрузку на кабель.

    Со временем у изоляционных резин наблюдается значительное снижение эластичности и изменение других физико-механических свойств. Старение резиновой изоляции происходит под воздействием различных факторов и является в основном следствием окислительной деструкции (разрушения) содержащегося в резине каучука.

    С целью защиты изоляции жил от воздействия света, влаги, различных химических веществ, а также для предохранения ее от механических повреждений кабели снабжают оболочками.

    Лучшими материалами для изготовления оболочек кабелей в отношении герметичности и влагонепроницаемости, гибкости и теплостойкости являются металлы – свинец и алюминий. Кабели с невлагоемкой (пластмассовой или резиновой) изоляцией не нуждаются в металлической оболочке, поэтому их обычно изготовляют в пластмассовой или резиновой оболочке. Толщина оболочки нормируется и зависит от материала, из которого она изготовлена, диаметра кабеля и условий эксплуатации.

    Свинцовые оболочки изготовляют из свинца марки С-3 (чистого свинца не менее 99,95 %). Свинец принадлежит к числу весьма тяжелых металлов (плотность 11340 кг/м3). Температура плавления – 327,4 °C. Свинец обладает малой механической прочностью и значительной текучестью, что приходится учитывать при вертикальных прокладках кабелей в голой свинцовой оболочке. При повышении температуры текучесть свинца увеличивается.

    Нормальный электрохимический потенциал свинца равен -0,13 В, поэтому он обладает малой химической активностью и высокой коррозионной стойкостью.

    Минус свинцовых оболочек – малая стойкость против вибрационных нагрузок, особенно при повышенной температуре. Повышения вибростойкости и механической прочности достигают введением в свинец присадки из сурьмы. Свинцовая оболочка кабелей без защитных покровов изготовляется из свинцово-сурьмянистых сплавов марок ССуМ, ССуМТ. Свинцовые оболочки не должны иметь рисок, царапин и вмятин, выводящих их за пределы минимальных допусков по толщине.

    Алюминиевые оболочки изготовляют методом выпрессовывания из алюминия А-5 чистотой не ниже 99,97 %. Плотность алюминия – 2700 кг/м3, предел прочности – 39,3-49,1 МПа. Алюминиевые оболочки в 2–2,5 раза прочнее и в 4 раза легче, чем свинцовые, имеют повышенную стойкость к вибрационным нагрузкам и обладают высокими экранирующими свойствами.

    Недостатки алюминиевых оболочек – большие технологические трудности наложения их на кабель и малая стойкость к электрохимической коррозии, что объясняется высоким нормальным отрицательным потенциалом алюминия (-1,67 В).

    Коррозия сводится к вытеснению из среды, с которой соприкасается алюминий, ионов водорода и переходу самого алюминия в виде ионов в раствор. Поэтому кабели с алюминиевыми оболочками защищают особо стойкими против гниения покровами, не пропускающими к оболочке влагу.

    Пластмассовые оболочки изготавливают из шлангового ПВХ-пластиката или полиэтилена. Пластмассовые оболочки сочетают в себе легкость, гибкость и вибростойкость, но через пластмассу постепенно диффундируют водяные пары, что приводит к падению сопротивления изоляции кабелей. Поэтому их применяют в кабелях с негигроскопичной изоляцией из полиэтилена, ПВХ и др. Шланговый пластикат отличается от изоляционного подбором пластификаторов и стабилизаторов, обеспечивающих большую стойкость против светового старения. Для оболочек кабелей применяют ПВХ-пластикат марки 0-40. Оболочки кабелей из ПВХ-пластиката при температуре ниже допустимой становятся жесткими и при ударе могут разрушаться.

    Хорошая механическая прочность ПВХ-пластиката позволяет широко применять кабели в оболочке без защитных покровов. Он не распространяет горения, он влаго– и маслостоек, стоек к электрической и химической коррозии. Кабели в такой оболочке просты в производстве и удобны в монтаже.

    Полиэтиленовые оболочки кабелей отличаются высокими физико-химическими свойствами, малой влагопроницаемостью и стойкостью против электрической и химической коррозии.

    Резиновые оболочки изготавливают из маслостойкой резины РШН-2, не распространяющей горения. Резиновые оболочки обладают высокой стойкостью к растягивающим, ударным и крутящим нагрузкам. В качестве наполнителей резин применяют технический углерод (сажу), который защищает ее от действия солнечной радиации.

    Защитные покровы состоят из подушки, брони и наружного покрова и предназначены для защиты кабелей от механических повреждений и коррозии. В обозначение марки кабеля, не имеющего защитного покрова, добавляется буква «Г».

    Подушки кабеля представляют собой концентрические слои волокнистых материалов и битумного состава или битума поверх оболочки и предназначаются для предохранения оболочек кабеля от повреждения лентами или проволоками брони и защиты ее от коррозии и не имеют обозначения. Усиленную подушку с дополнительной обмоткой двумя пластмассовыми лентами, обеспечивающую защиту от коррозии и блуждающих токов, маркируют буквой «л». Для повышения стойкости против коррозии подушку изготовляют с двумя слоями пластмассовых лент и маркируют цифрой и буквой – «2л». С целью повышения коррозионной и влагостойкости подушки поверх лент из ПВХ-пластиката (и другого равноценного материала) накладывают слой выпрессованного полиэтилена или ПВХ-пластиката. В маркировке этот тип подушки обозначают буквами «п» (полиэтилен) и «в» (ПВХ-пластикат). Защитные покровы без подушки маркируют буквой «б». Минимальная толщина подушки зависит от конструкции, диаметра кабеля и составляет 1,5–3,4 мм.

    Броня служит для защиты кабелей от механических повреждений. Для кабелей, не подвергающихся в процессе эксплуатации растягивающим усилиям, применяют ленточную броню, которая состоит из двух стальных лент толщиной от 0,3 до 0,8 мм (в зависимости от диаметра кабеля по оболочке) и накладывается так, чтобы верхняя лента перекрывала зазоры между витками нижней ленты. Для кабелей, которые подвергаются растягивающим усилиям, применяют броню из стальных оцинкованных плоских или круглых проволок. Толщина брони из стальных оцинкованных плоских проволок составляет 1,5–1,7 мм, диаметр круглых проволок – 4–6 мм.

    Наружный покров, в который входит слой битумного состава или битума, пропитанная пряжа и покрытия, предохраняющие витки кабеля от слипания, в маркировке обозначения не имеет. Покров с негорючим элементом в маркировке кабеля имеет букву «Н». С выпрессованным полиэтиленовым защитным шлангом покровы имеют обозначения «Шп», а с ПВХ-шлангом – «Шв». Минимальная толщина наружного покрова зависит от диаметра кабеля и составляет 1,9–3 мм.

    Механизмы для электромонтажных работ

    Монтаж электропроводок и установок связан с выполнением таких трудоемких работ, как устройство в стенах и межэтажных перекрытиях гнезд для приборов скрытой проводки, пробивка сквозных отверстий, борозд, затяжка проводов в трубы, соединение жил и т. п. Эти работы выполняются с помощью средств механизации.

    Так, дыры пробивают при помощи электромеханизмов и пневматических инструментов, которые оснащены сверлами (пластинами) из твердых сплавов. Электромеханизмы выпускаются на напряжение 220 В переменного тока промышленной частоты и на напряжение 36 В с частотой 200 Гц. Электрифицированные инструменты должны быть с двойной изоляцией.

    Относительной безопасностью в работе и сравнительно небольшой (до 6 кг) массой обладают пневматические инструменты, но их применение ограничено вследствие необходимости установки компрессоров и прокладки трубопроводов для подачи сжатого воздуха.

    Наиболее распространены следующие электромеханизмы.

    Бороздофрез– режущий электромеханизм, состоящий из электродвигателя, который присоединяется к электрической сети напряжением 36 или 220 В, дисковой фрезы, армированной пластинами твердого сплава марок ВК-6 или ВК-8, рукояток и направляющих роликов для облегчения перемещения инструмента по обрабатываемой поверхности и обеспечения заданной глубины обработки. С помощью бороздофрезов можно делать борозды шириной до 10 и глубиной – 20 мм.

    При прокладке проводов на монтаже в трубах приходится гнуть большое количество стальных труб, а затем затягивать в них провода. Эти работы выполняются с помощью трубогиба – механизма, предназначенного для гнутья тонкостенных труб, представляющего собой чугунную плиту, на которой закреплены две оси: одна – с большой шестерней и ручьевым сектором, другая – с малой шестерней. Малую шестерню вращают качанием рычага, снабженного храповым устройством. К ручьевому сектору примыкает ролик. Трубу размещают между ручьевым сектором и роликом, закрепляют хомутом, а затем качанием рычага изгибают на требуемый угол.

    Данный трубогиб применяется на объектах с небольшим объемом работ. При большом объеме и на заготовительных участках применяют гидравлический трубогиб, который состоит из гидронасоса, гидропресса, оснащенного головкой со сменными роликами и сменным сектором. Трубу устанавливают между роликами головки и сектором, а затем нагнетают масло в рабочий цилиндр гидропресса, в результате чего плунжер перемещается и изгибает трубу.

    Существуют гидротрубогибы для изгибания труб диаметром до 20 мм и другого типа для изгибания труб диаметром до 50 мм.

    Труборезом отрезают излишнюю часть трубы, выходящей из строительных конструкций – перекрытий, фундаментов и др. Необходимость такой резки диктуется отклонениями размеров при строительстве.

    Труборез состоит из электрошлифовальной машины и корпуса, внутри которого размещены суппорт с винтовой подачей, абразивный диск и зажимное устройство для закрепления механизма на отрезаемой трубе. Труба зажимается между губками зажимного устройства. Подача суппорта и его отвод от трубы осуществляются вращением маховичка.

    Для отрезания труб применяется и так называемая болгарка. От описанного трубореза отличается отсутствием механизма крепления инструмента на укорачиваемой трубе, что делает инструмент более мобильным.

    ПРТ служит для затяжки проводов в трубы диаметром 20-50 мм. Состоит из стального корпуса, в котором размещен механизм протяжки, губок, служащих для крепления механизма на трубе, и рукоятки. Для затяжки проводов в трубу механизм ПРТ устанавливают губками на трубе, в которую надо заводить провод, и закрепляют на ней. В зазор между роликами, находящимися внутри корпуса, вставляют проволоку и зажимают ее винтами. Вращением рукоятки заталкивают проволоку в трубу до выхода ее с противоположного конца, закрепляют на конце проволоки затягиваемый в трубу провод и, вращая рукоятку в противоположном направлении, вытягивают проволоку вместе с электропроводом.

    Для крепления дюбелями различных электроустановочных изделий и поддерживающих конструкций к бетонным, железобетонным, кирпичным и металлическим основаниям предназначен монтажный пистолет. Крепят детали и конструкции либо посредством гайки, навертываемой на резьбовую часть дюбель-винта, вбитого пистолетом в основание, либо путем пристрелки детали к строительному основанию гвоздем.

    Дюбель забивает ударом поршня, разгоняемого в стволе при выстреле, монтажный поршневой однозарядный самовзводный пистолет ПЦ-52.

    Основные части пистолета – муфта и коробка. Муфта служит для соединения всех деталей узла, размещения в передней части ствола и рассекателя, соединения с наконечником. В коробке находится ударно-спусковой механизм. Стволы, наконечники, направители, рассекатели и поршни являются сменными частями.

    С целью крепления применяют термически обработанные стальные дюбель-гвозди ДГП и дюбель-винты ДВП с шайбами для центровки и фиксирования дюбеля в направителе пистолета. В момент выстрела движение поршня тормозится сопротивлением дюбеля. Поршень останавливается в результате упора в головку забитого дюбеля.

    Скорость забивания дюбеля составляет 60-80 м/с.

    При выстреле в непрочное строительное основание или при ошибочном применении слишком сильного патрона поршень останавливается специальным амортизатором, исключающим вылет поршня из пистолета.

    Пистолет берут левой рукой за муфту, правой – за рукоятку, прижимают его к поверхности, в которую необходимо забить дюбель, и, не ослабляя нажима на пистолет, указательным пальцем правой руки плавно спускают курок. После выстрела шомполом досылают поршень в крайнее положение и открывают пистолет, при этом стреляная гильза выбрасывается из патронника. Если стреляная гильза осталась в патроннике, ее удаляют вручную шомполом. Если после выстрела окажется, что дюбель забит не полностью и часть его возвышается над пристреливаемой деталью, производят повторный выстрел, при котором новый дюбель в пистолет уже не вставляют.

    Для оконцевания наконечниками токопроводящих проводов и кабелей, а также соединения их в гильзах путем опрессования служат клещи. Клещи состоят из прессующей части, блокирующего устройства и рукояток. Для оконцевания и соединения опрессованием проводов различных сечений в прессующей части клещей устанавливают сменные пуансоны и матрицы, соответствующие прессуемым деталям.

    Опрессование происходит при сжимании рукояток клещей, при этом пуансон и матрица, обжимая находящуюся между ними гильзу или наконечник, прочно соединяют их с проводником.

    Клещи универсальные КУ-1 и комбинированные КН-5 – многооперационные инструменты. Первые применяют при монтаже электропроводок проводами ППВ, АППВ, АПН и др. Они заменяют кусачки, плоскогубцы, круглогубцы и монтерский нож.

    Клещами КН-5 при прокладке кабелей СРГ (АСРГ), НРГ (АНРГ), ВРГ (АВРГ), ВВГ, АВВГ и др. Можно выполнять до пяти операций.

    Наряду с универсальными и комбинированными инструментами используются индивидуальные и бригадные наборы. Например, индивидуальным набором является комплект инструментов для термитной сварки алюминиевых жил проводов и кабелей сечением 16?240 мм2, а бригадным – комплект инструментов для монтажа электрических машин.

    Правила эксплуатации электропроводок

    Перегрузки в сети приводят к нагреванию проводов и кабелей выше допустимой для них температуры по условиям безопасности и надежности. Для проводов и кабелей с резиновой и пластмассовой изоляцией ПУЭ устанавливают наибольшую допустимую температуру нагрева +65 °C при длительной токовой нагрузке. Допустимые токовые нагрузки зависят от сечения проводника, его конструктивного исполнения, условий охлаждения и способа прокладки.

    При перегрузках в сети происходит старение изоляции проводников: высыхает, растрескивается и осыпается резина, оплавляется и размягчается пластмассовая изоляция и оболочка, обугливается бумажная оплетка и т. д. Ослабление изоляции со временем приводит к коротким замыканиям между токоведущими жилами проводников.

    Приводить к коротким замыканиям может также неисправность выключателей, штепсельных розеток, ненадежное соединение в ответвительных коробках, механическое повреждение провода в результате небрежного обращения, неисправность бытовых электроприборов, не имеющих защиты, и т. д.

    Для защиты электропроводки при ненормальных режимах служат аппараты защиты, автоматически отключающие электрическую цепь при повреждении, – пробочные предохранители, предохранители автоматические резьбовые (ПАР) и автоматические выключатели (автоматы).

    Все элементы электропроводки – установочные изделия, провода, кабели, аппараты защиты и др. – рассчитаны на длительный срок эксплуатации, однако со временем они изнашиваются, стареют и выходят из строя. Поэтому электропроводка и ее элементы должны периодически осматриваться и проверяться: не реже 1 раза в 2 года в помещениях с нормальной средой и 1 раза в год – в остальных. Обнаруженные неисправности должны быть немедленно устранены.

    Неисправности и повреждения в электропроводке и ее элементах могут возникнуть из-за небрежного обращения, некачественного выполнения монтажных работ, при физическом износе проводов и кабелей в результате длительного срока эксплуатации.

    Выключатели, у которых отломались пружинящие контактные пластины или металлокерамические нанайки, появились трещины в крышках, ремонту не подлежат, их следует заменить сразу же.

    В штепсельных розетках со временем ослабевают пружины, сжимающие контактные гнезда, в результате чего штепсельное соединение греется, а контакты покрываются нагаром и оплавляются. Чтобы обеспечить надежную работу штепсельного соединения, необходимо заменить пружины и обеспечить контакт, при котором штифты штепсельных вилок плотно держатся в гнездах розетки. Если запасных сжимных пружин нет, розетки следует заменить. Это надо сделать и при наличии трещин и сколов в основании и крышке.

    Иногда при выдергивании штепсельной вилки из скрытой розетки выпадает вся розетка вместе с проводами. Оставлять ее в таком виде нельзя.

    Нельзя также пытаться вставить розетку в коробку, не обесточив сеть – это может привести к травмам. При закреплении штепсельной розетки в коробке необходимо следить, чтобы провода не попали под распорные лапки. Винты крепления лапок надо завинчивать поочередно и равномерно. Кроме того, извлекая штепсельную вилку из розетки, необходимо другой рукой придерживать крышку розетки. Это предохранит розетку от расшатывания в коробке или на опорном основании.

    При осмотре квартирных щитков необходимо контролировать состояние контактов в местах присоединения проводов. Ненадежное соединение приводит к нагреву и обгоранию контактов, разрушению изоляции и последующему искрению. Такие контакты необходимо своевременно очистить от копоти наплыва металла и туго затянуть. Автоматические выключатели и плавкие вставки предохранителей должны соответствовать нагрузкам и сечениям проводов и кабелей. На контактных поверхностях предохранителей не должно быть следов окиси, грязи, пыли.

    Аппараты защиты с поврежденными корпусами или при отказе в работе ремонту не подлежат, их необходимо заменить.

    В квартирных щитках, имеющих шкафы, должны быть исправные замки, надежное уплотнение дверей. Не разрешается хранить в этих шкафах посторонние предметы. Электросчетчики не должны иметь повреждений корпуса, смотровых стекол, клеммных крышек и т. д. Шкафы, аппараты защиты и все доступные места должны регулярно очищаться от пыли и грязи.

    При осмотре внутренних электропроводок проверяются натяжение и закрепление проводов и кабелей. Обвисшие и незакрепленные провода и кабели должны быть подтянуты и надежно закреплены. Поврежденные ролики, изоляторы, изоляционные трубки, фарфоровые воронки и втулки. Поврежденные участки проводки немедленно заменяют. При этом работы производятся в соответствии с нормами и правилами для данного вида проводки и способа прокладки. Как правило, заменяется поврежденная проводка на участке от ближайшего ответвления в коробке или изолирующей опоре до места повреждения. Заново проложенный провод присоединяют в тех же точках электропроводки, где подсоединения были до ремонта.

    При контроле наружных электропроводок и вводов ответвлений от воздушной линии проверяют наличие ожогов, сколов и трещин на изоляторах; обрывы и оплавление жил проводов, целостность вязок, состояние соединений; натяжение проводов и соответствие по ПУЭ расстояний между ними, проводами и землей, проводами и строительными конструкциями; состояние опор; не представляют ли опасность ветви деревьев, находящихся вблизи проводов.

    Не реже 1 раза в 3 года производят проверку изоляции сети мегомметром напряжением 500 или 1000 В. Сопротивление изоляции измеряется между каждым проводом и землей, а также между каждыми двумя проводами при отключенной сети. Лампы при измерении сопротивления изоляции должны быть вывинчены, а выключатели включены. Наименьшее сопротивление изоляции – 0,5 мОм.

    При проверке сопротивления изоляции надо обращать внимание на целостность и исправность заземляющих проводов. Если сопротивление изоляции проводов меньше 0,5 мОм, необходимо определить причину и исправить поврежденный участок или элемент проводки.

    При проверке электропроводки определяют и необходимость ее капитального ремонта общее техническое состояние проводов и кабелей, крепежных изделий и т. д. Основными показателями при этом являются:

    1) сопротивление изоляции проводов и кабелей менее 0,5 мОм и утечка тока более 20 мА;

    2) низкая механическая прочность изоляции токопроводящих жил (высыхание, растрескивание, осыпание, хрупкость);

    3) перегрев провода, кабеля и соединений при нагрузках в сети, близких к номинальным.

    Работы, связанные с осмотром электропроводок и электроустановок и их ремонтом, должны выполняться при строгом соблюдении правил техники безопасности.